lemon-mirror:
Home >> Mazda >> 1994 >> RX-7 Automatic >> Repair and Diagnosis >> Engine Performance >> System >> Engine Controls - Tests W/Codes >> Code Charts >> Code 25: (Sol Valve - Pressure Regulator Control)

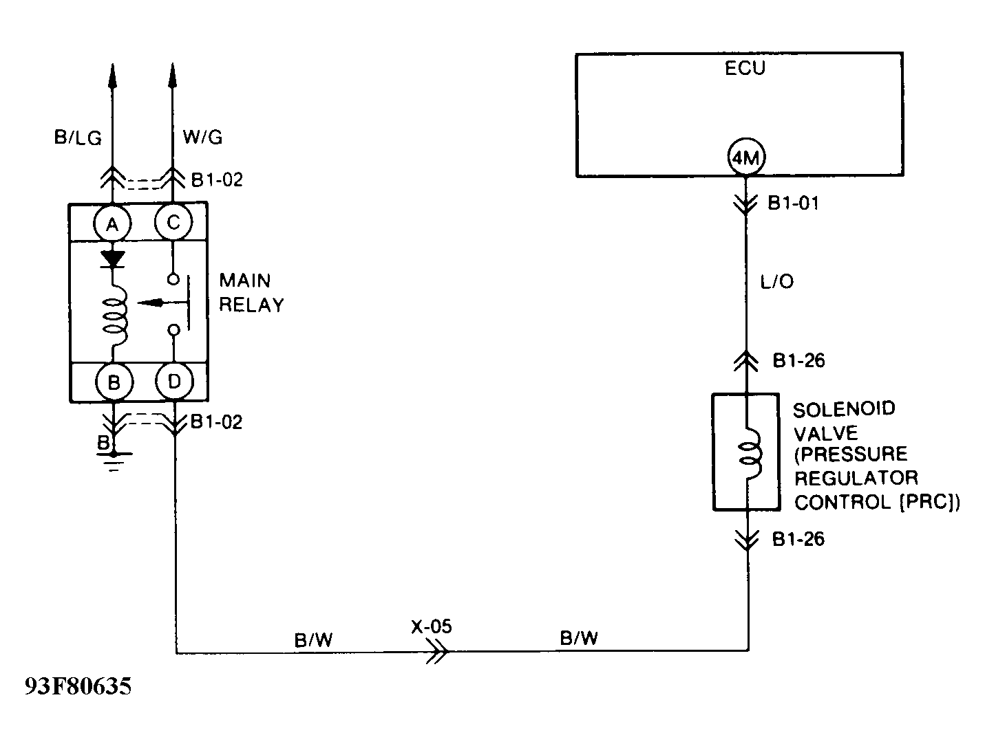
Code 25: (Sol Valve - Pressure Regulator Control)

Fig 1: Trouble Code No. 25 Diagnostic Chart (Solenoid Valve - Pressure Regulator Control)
G93E80634
Fig 2: Trouble Code No. 25 Schematic (Solenoid Valve - Pressure Regulator Control)
G93F80635