lemon-mirror:
Home >> Mazda >> 1995 >> 929 >> Repair and Diagnosis >> Engine Performance >> System >> Engine Controls - Tests W/Codes >> Trouble Code Charts >> Code 5 & 7: Left/Right Knock Sensor

Code 5 & 7: Left/Right Knock Sensor

Fig 1: Trouble Code No. 5/7 Left/Right Knock Sensor
G95B31964
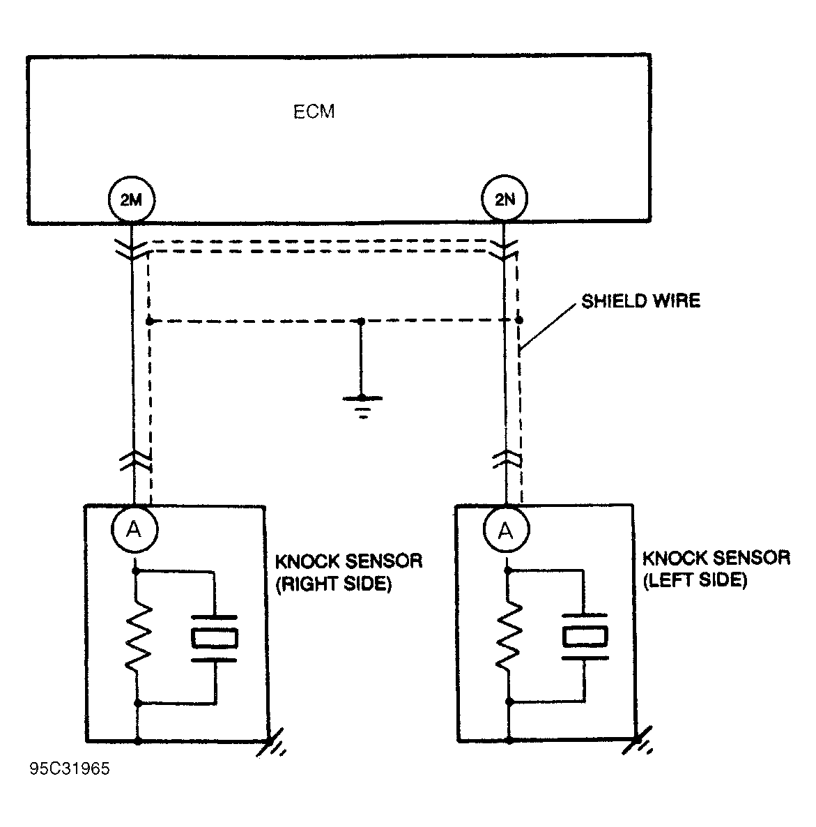
Fig 2: Trouble Code No. 5/7 Knock Sensor Circuit Diagram
G95C31965