lemon-mirror:
Home >> Mazda >> 1995 >> MPV L >> Repair and Diagnosis >> Body & Frame >> Power Windows >> Component Testing >> Main Switch

Main Switch

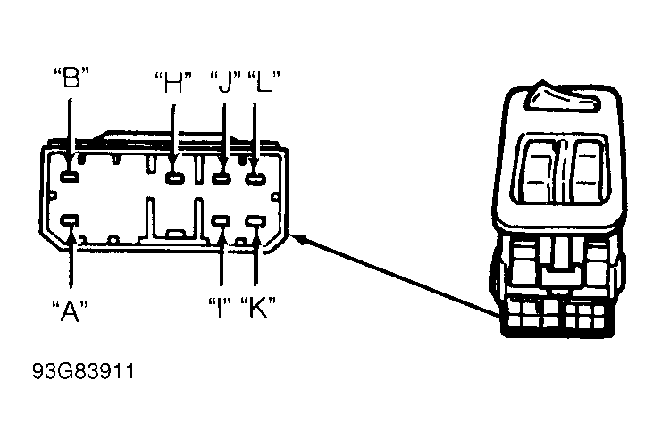
Check continuity across specified terminals of main switch connector with main switch button held in specified position. See appropriate MAIN SWITCH CONTINUITY TEST  . See Fig 1 and Fig 2 . Replace main switch if continuity is not as specified.

MAIN SWITCH CONTINUITY TEST

Switch Position Terminals
1995 Models
Driver
UP A & K; B & L
Off (Neutral) B, K & L
DOWN A & L; B & K
Passenger
UP A & I; B & J
Off (Neutral) B, I & J
DOWN A & J; B & I
1996 Models
Driver
UP L & H; N & F
Off (Neutral) F, L & N
DOWN L & F; H & N
Auto Up H & L; F & N
Auto Down H & N; F & L
Passenger
UP D & H; B & F
Off (Neutral) D, B & F
DOWN B & H; D & F
Right Rear
UP A & J; C & F
Off (Neutral) A, C & F
DOWN A & F; C & J
Left Rear
UP K & F; M & J
Off (Neutral) F, K & M
DOWN F & N; J & K
Fig 1: Identifying Main Switch Connector Terminals (1995)
G93G83911Courtesy of MAZDA MOTORS CORP.
Fig 2: Identifying Main Switch Connector Terminals (1996)
G96A06257Courtesy of MAZDA MOTORS CORP.