lemon-mirror:
Home >> Mazda >> 1995 >> RX-7 Automatic >> Repair and Diagnosis >> Engine Performance >> Vacuum Diagrams >> Introduction

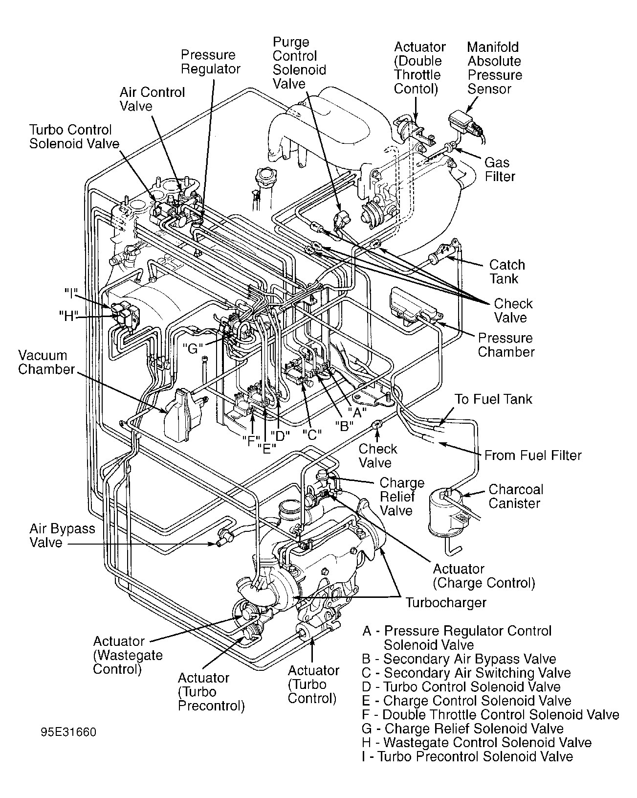
Vacuum Diagrams: Introduction

This article contains underhood views or schematics of vacuum hose routing. Use these vacuum diagrams during the visual inspection in BASIC TESTING article. This will assist in identifying improperly routed vacuum hoses which cause driveability and/or computer indicated malfunctions.

Fig 1: Vacuum Diagram System Schematic
G95B31659Courtesy of MAZDA MOTORS CORP.
Fig 2: Vacuum Diagram Hose Routing
G95E31660Courtesy of MAZDA MOTORS CORP.