lemon-mirror:
Home >> Mazda >> 2004 >> 6 i, 4D Hatchback, Automatic >> Repair and Diagnosis >> Engine Performance >> System >> Engine Control System (L3) >> Control System Diagram

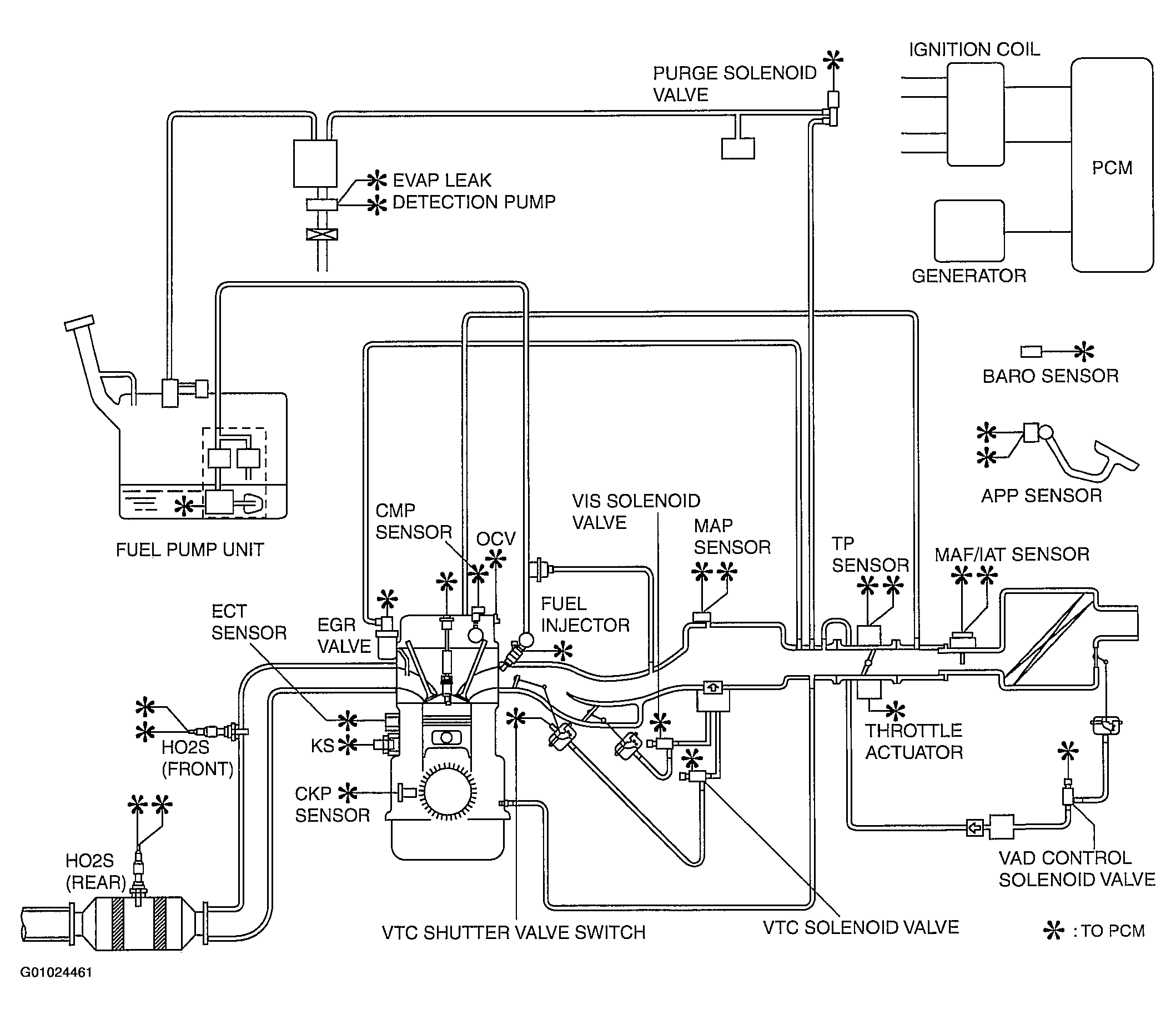
Control System Diagram

Fig 1: System Component Location & Vacuum Diagram
G01024461Courtesy of MAZDA MOTORS CORP.