lemon-mirror:
Home >> Mazda >> 2006 >> MPV ES >> Repair and Diagnosis >> Engine Performance >> System >> On-Board Diagnostic [Engine Control System (AJ)] >> DTC P0356 >> Notes

DTC P0356: Notes

DTC P0356 [AJ] DETECTION CONDITION AND POSSIBLE CAUSES

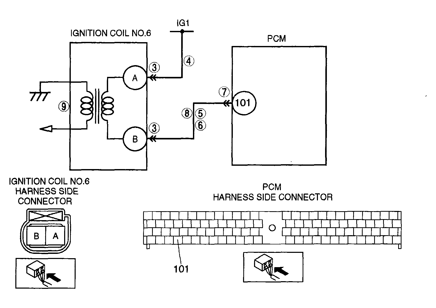
DTC P0356 Ignition coil No. 6 circuit malfunction
DETECTION CONDITION 
  • PCM monitors output voltage to ignition coil No.6 when engine is running. If the voltage does not change when the igniter is energized under the following conditions, PCM determines that ignition coil circuit has a malfunction.

    MONITORING CONDITIONS 

    • Engine speed is below 3,000 rpm. 
    • Battery voltage is 9-16.5 V. 
Diagnostic support note 
  • This is a continuous monitor (CCM).
  • The MIL illuminates if the PCM detects the above malfunction condition in two consecutive drive cycles or in one drive cycle while the DTC for the same malfunction has been stored in the PCM.
  • PENDING CODE is available if PCM detects the above malfunction condition during first drive cycle.
  • FREEZE FRAME DATA is available.
  • DTC is stored in the PCM memory.
POSSIBLE CAUSE 
  • Connector or terminal malfunction
  • Open circuit between PCM terminal 101 and ignition coil No.6 terminal B
  • Short to power circuit between PCM terminal 101 and ignition coil No.6 terminal B
  • Short to ground circuit between PCM terminal 101 and ignition coil No.6 terminal B
  • Open circuit between ignition switch and ignition coil No.6 terminal A
  • Ignition coil No.6 malfunction
G04327933Courtesy of MAZDA MOTORS CORP.