lemon-mirror:
Home >> Mazda >> 2006 >> MX-5 Miata Base >> Repair and Diagnosis >> Engine Performance >> System >> On-Board Diagnostic [Engine Control System] >> DTC P2101 >> Notes

DTC P2101: Notes

DETECTION CONDITION AND POSSIBLE CAUSE (DTC P2101)

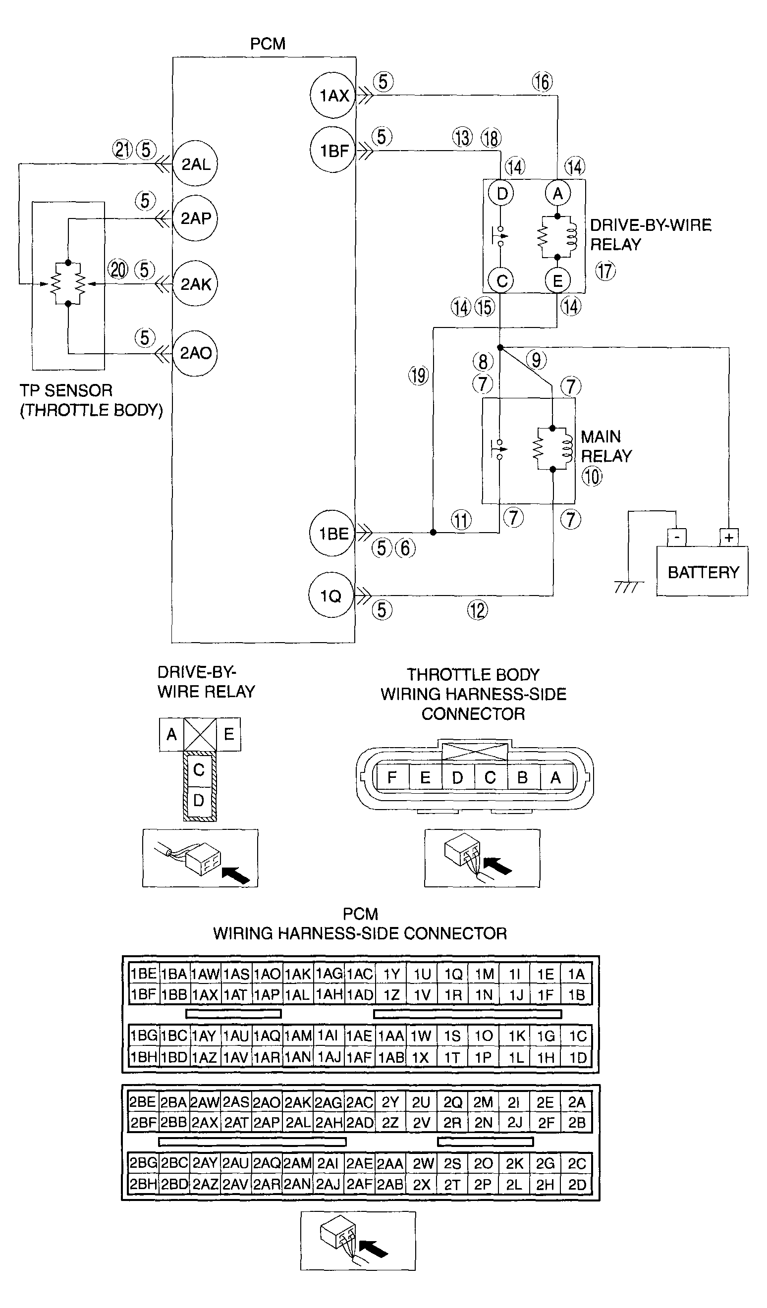
DTC P2101 Throttle actuator circuit range/performance
DETECTION CONDITION 
  • The PCM monitors the input voltage from the drive-by-wire relay when the PCM turns the drive-by-wire relay on. If the input voltage is less than 5.0 V  , the PCM determines that the drive-by-wire relay control circuit voltage is low.
  • The PCM monitors the input voltage from the drive-by-wire relay when the PCM turns the drive-by-wire relay off. If the input voltage is more than 5.0 V  the PCM determines that the drive-by-wire relay control circuit voltage is high.
Diagnostic support note 
  • This is a continuous monitor. (CCM)
  • The MIL illuminates if the PCM detects the above malfunction conditions during the first drive cycle.
  • PENDING CODE is available if the PCM detects the above malfunction conditions.
  • FREEZE FRAME DATA is available.
  • The DTC is stored in the PCM memory.
POSSIBLE CAUSE 
  • Drive-by-wire relay and related circuit malfunction
  • Main relay and related circuit malfunction
  • Throttle position sensor No.1 and related circuit malfunction
  • Throttle position sensor No.2 and related circuit malfunction
  • PCM malfunction
G04317737Courtesy of MAZDA MOTORS CORP.