lemon-mirror:
Home >> Mazda >> 2007 >> 6 Mazdaspeed >> Repair and Diagnosis >> Body & Frame >> Windows >> Glass/Windows/Mirrors >> Power Window Main Switch Inspection >> Rear Side

Rear Side

  1. Remove the power window main switch. See POWER WINDOW SWITCH REMOVAL/INSTALLATION .
  2. When inspecting the rear, turn the power-cut switch UNLOCK.
  3. Inspect for continuity between the power window main switch terminals.
    • If not as specified, replace the power window main switch.
      Fig 1: Switch Continuity Reference Chart
      G04327183Courtesy of MAZDA MOTORS CORP.
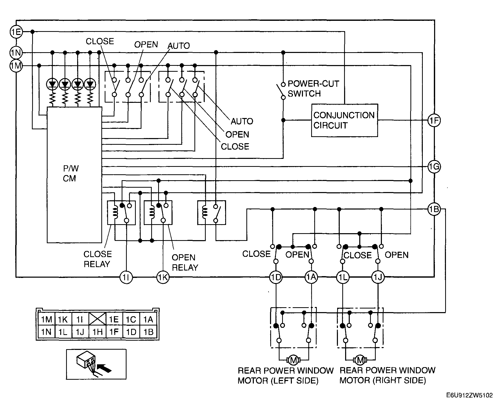
      Fig 2: Power Window Subswitch - Circuit Diagram
      G04327184Courtesy of MAZDA MOTORS CORP.