lemon-mirror:
Home >> Mazda >> 2007 >> 6 Mazdaspeed >> Repair and Diagnosis >> Engine Performance >> System >> On-Board Diagnostic [Engine Control System L3 With TC] >> DTC P2502 >> Notes

DTC P2502: Notes

DTC P2502 DETECTION CONDITION AND POSSIBLE CAUSES

DTC P2502 Charging system voltage problem
DETECTION CONDITION 
  • PCM determines that the generator output voltage is above 17 V  or the battery voltage is below 11 V  while the engine is running.

Diagnostic support note 
  • This is a continuous monitor (Other).
  • The MIL does not illuminate.
  • FREEZE FRAME DATA is not available.
  • DTCs are stored in the PCM memory.
POSSIBLE CAUSE 
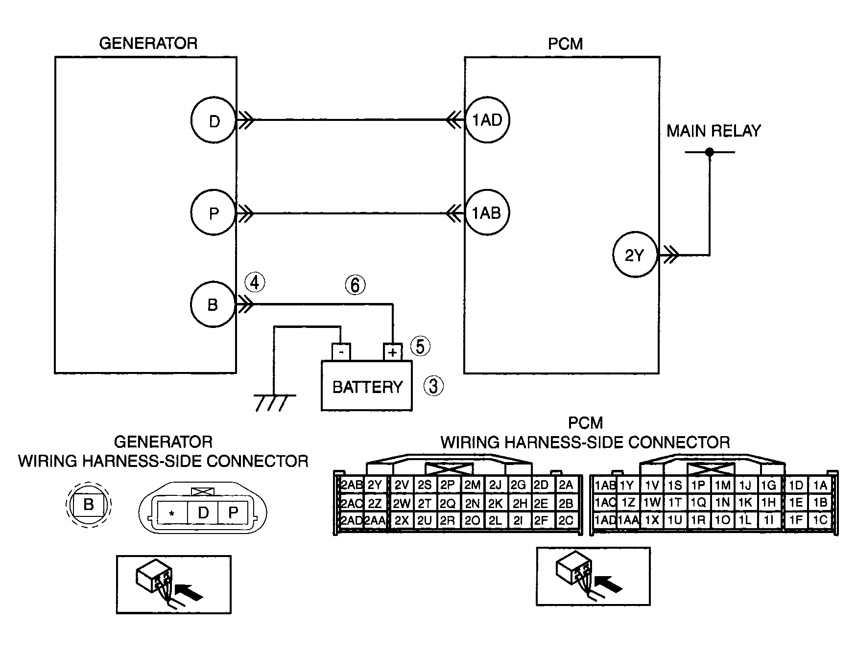
  • Open circuit between generator terminal B and battery positive terminal
  • Battery malfunction
  • Generator malfunction
  • PCM is poorly connected
  • PCM, generator and/or battery are poorly connected
G04324152Courtesy of MAZDA MOTORS CORP.