lemon-mirror:
Home >> Mazda >> 2007 >> 6 Mazdaspeed >> Repair and Diagnosis >> Engine Performance >> System >> On-Board Diagnostic [Engine Control System L3 With TC] >> DTC P2503 >> Notes

DTC P2503: Notes

DTC P2503 DETECTION CONDITION AND POSSIBLE CAUSES

DTC P2503 Charging system voltage low
DETECTION CONDITION 
  • PCM needs more than 20 A  from the generator, and determines that generator output voltage is below 8.5 V  while the engine is running.

Diagnostic support note 
  • This is a continuous monitor (Other).
  • The MIL does not illuminate.
  • FREEZE FRAME DATA is not available.
  • DTCs are stored in the PCM memory.
POSSIBLE CAUSE 
  • Generator malfunction
  • PCM and/or generator are poorly connected
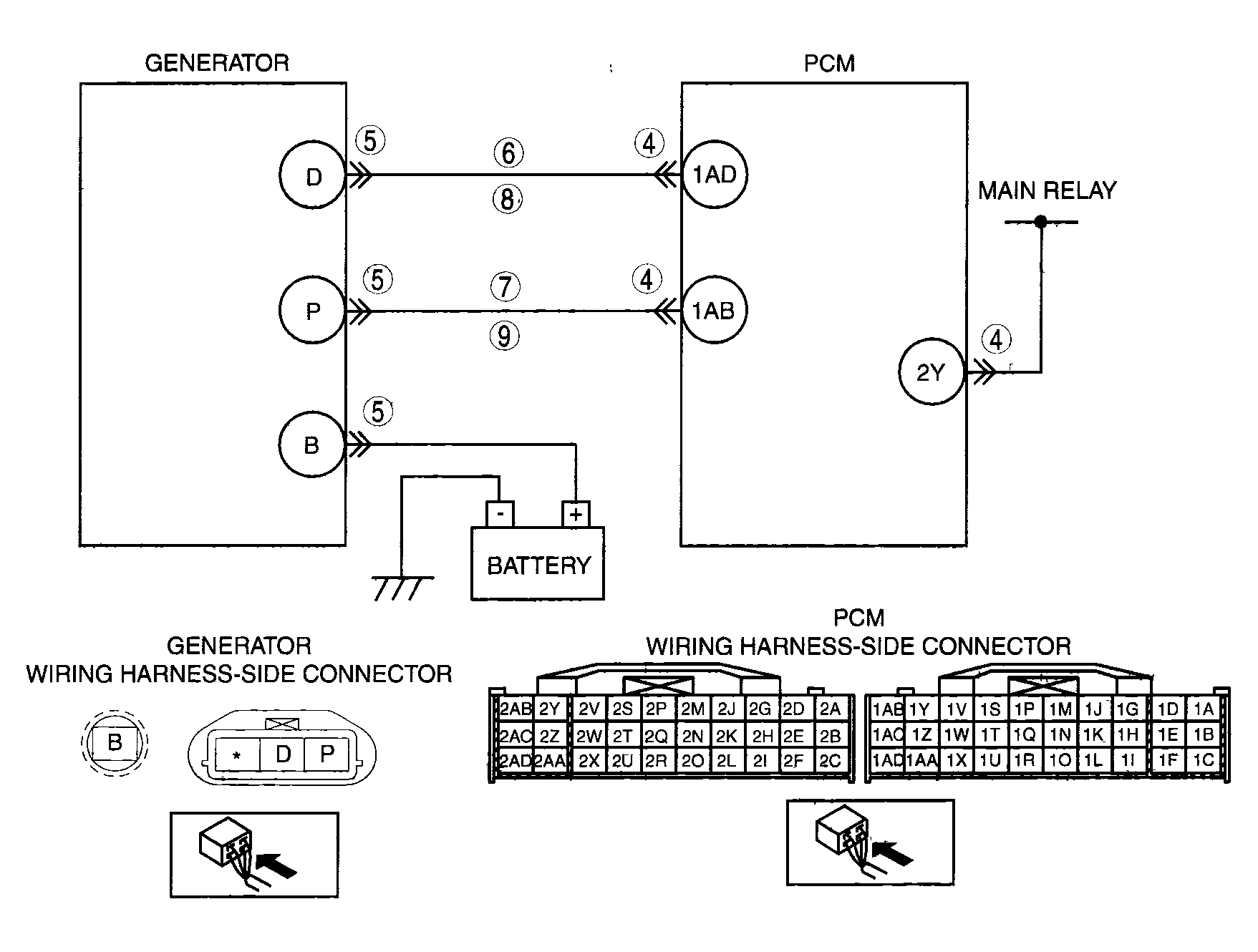
  • Open and/or short to ground in the wiring harness from between generator terminal P and PCM terminal 1AB
  • Open and/or short to ground in the wiring harness from between generator terminal D and PCM terminal 1AD
  • Drive chain misadjustment
G04324153Courtesy of MAZDA MOTORS CORP.