lemon-mirror:
Home >> Mazda >> 2007 >> 6 i, 4D Hatchback, Automatic >> Repair and Diagnosis >> Engine Performance >> Engine Control Systems >> Engine Control System (L3) >> Control System Diagram

Control System Diagram

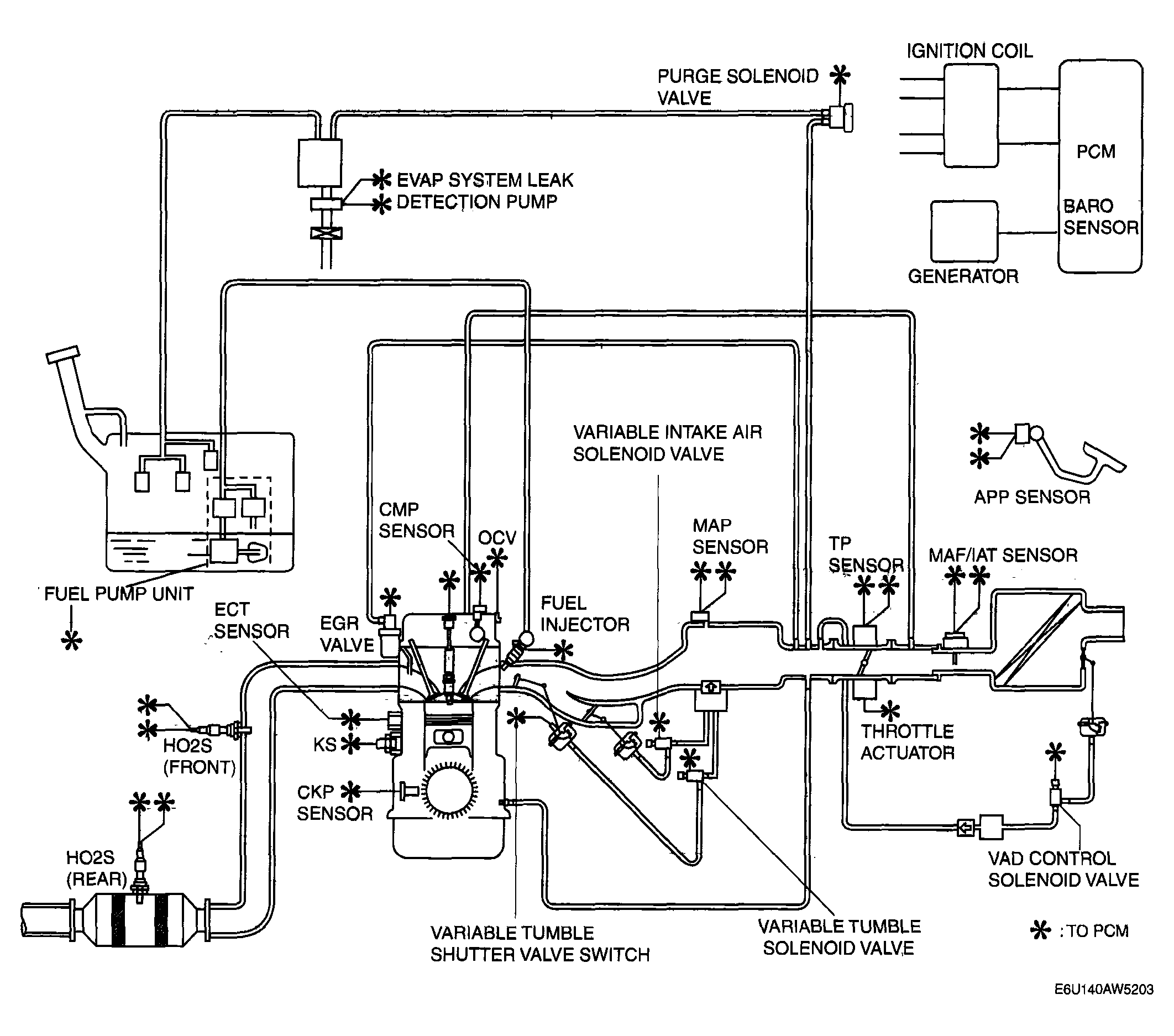
California emission regulation applicable ATX model 

Fig 1: California Emission Regulation Applicable ATX Model - Control System Diagram [L3]
G04325112Courtesy of MAZDA MOTORS CORP.

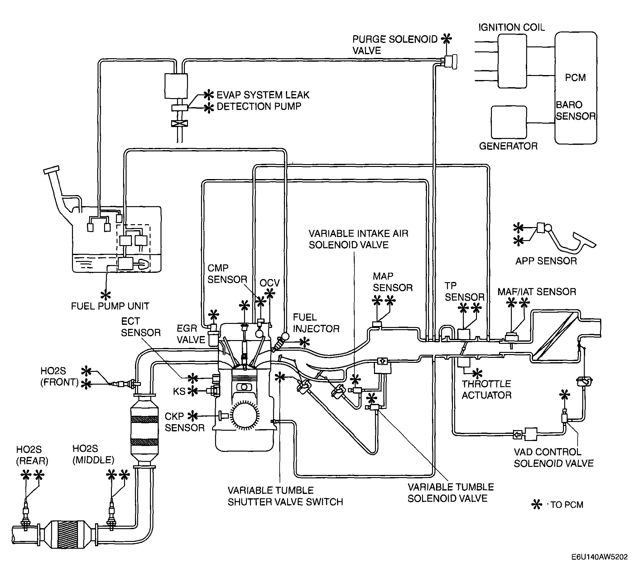
Except for California emission regulation applicable ATX model 

Fig 2: Except California Emission Regulation Applicable ATX Model - Control System Diagram [L3]
G04325113Courtesy of MAZDA MOTORS CORP.