lemon-mirror:
Home >> Mazda >> 2021 >> CX-30 Turbo Premium >> Repair and Diagnosis >> Engine Performance >> Engine Control Systems >> Engine Control System (VIN M) >> Control System Diagram

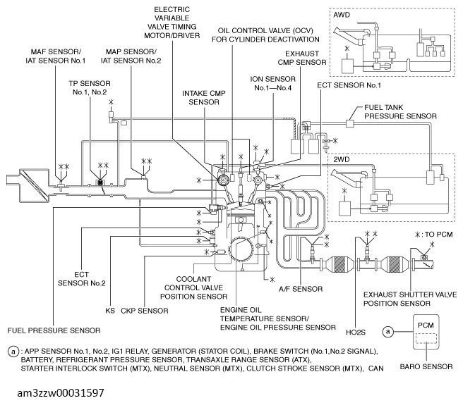
Control System Diagram

G13557700Courtesy of MAZDA MOTORS CORP.