lemon-mirror:
Home >> Mazda >> 2022 >> 3 Base >> Repair and Diagnosis >> Engine Performance >> Engine Control Systems >> Engine Control System (VIN 7/VIN L) >> Control System Diagram >> Except U.S.A. and CANADA

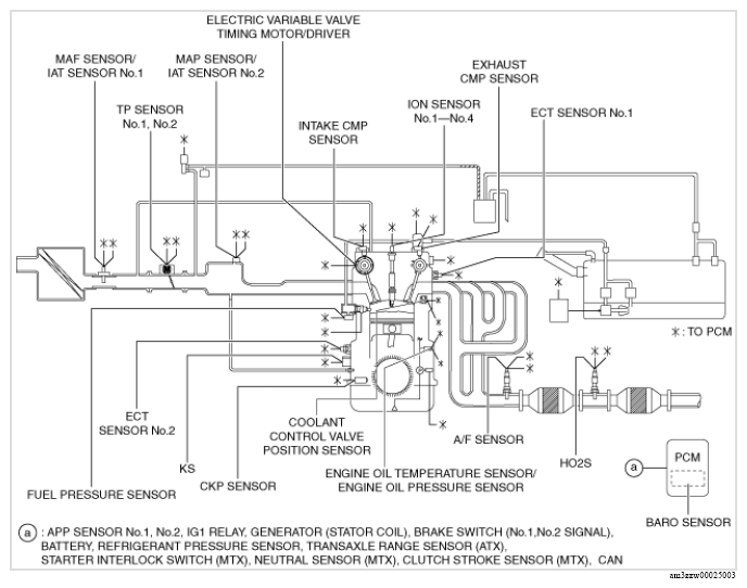
Except U.S.A. and CANADA

G13175424Courtesy of MAZDA MOTORS CORP.