lemon-mirror:
Home >> Mazda >> 2023 >> 3 Turbo >> Repair and Diagnosis >> Engine Performance >> Engine Control Systems >> Engine Control System (VIN Y) >> Control System Diagram

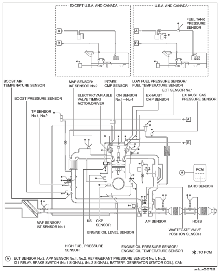
Control System Diagram

G14580072Courtesy of MAZDA MOTORS CORP.