lemon-mirror:
Home >> Mercedes Benz >> 1985 >> 190D Automatic >> Repair and Diagnosis >> Engine Performance >> System >> EGR System - Diesel >> Operation

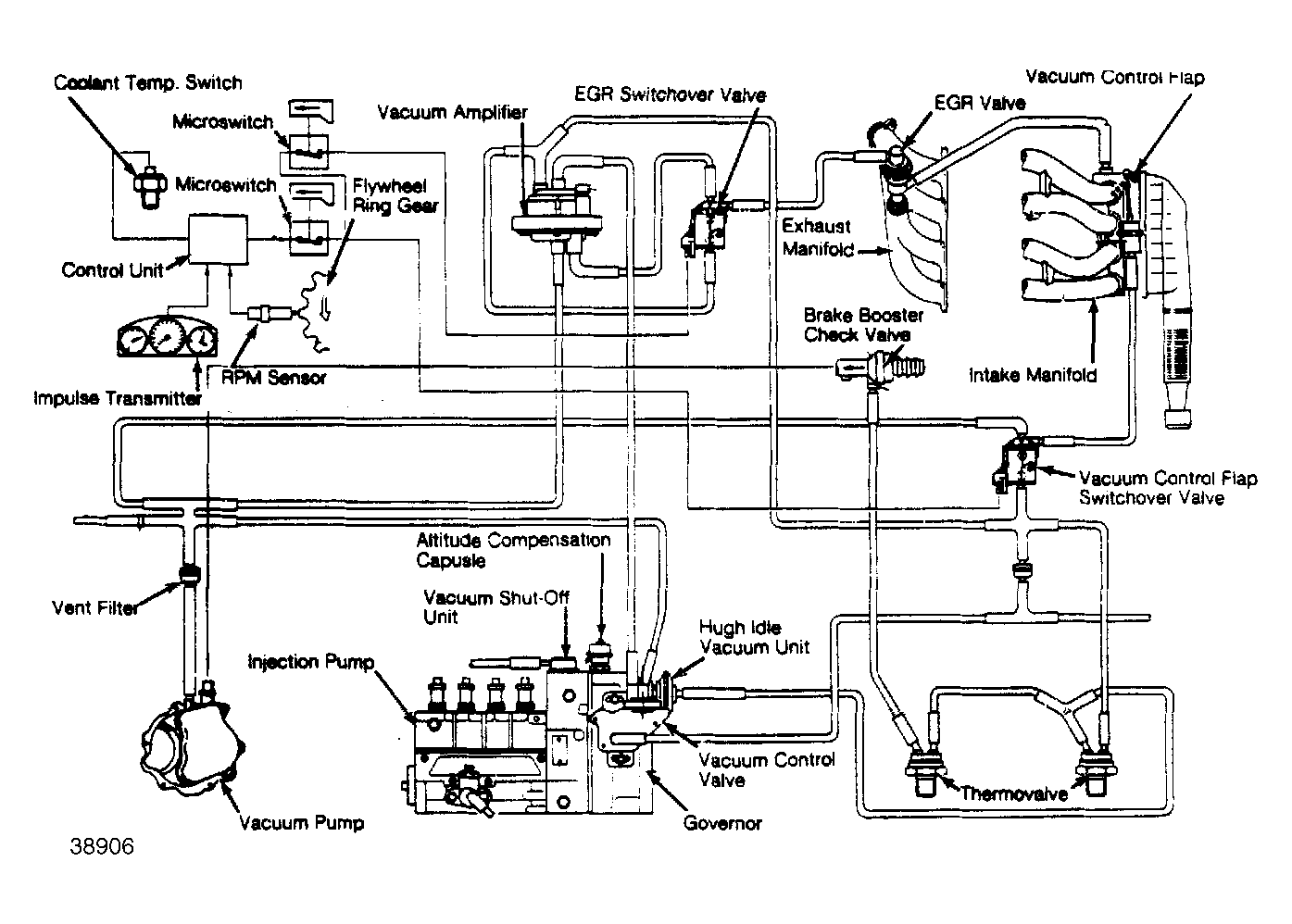
EGR System - Diesel: Operation

The EGR system operates with vacuum from the vacuum pump. Vacuum is applied to the center connection of vacuum control valve. The modulated vacuum from the vacuum control valve outlet controls the operating vacuum to the EGR valve via the vacuum amplifier.

The vacuum amplifier regulates the modulated vacuum according to load condition (accelerator position). The vacuum control flap is vacuum actuated and activated by the ECU via a switchover valve. Full closing vacuum is then applied to the actuator, closing the vacuum control flap.

With the vacuum control flap closed, the vacuum in the intake manifold increases, causing more exhaust gas to be recirculated. Engine RPM and vehicle speed are picked up by the RPM sensor and processed by the ECU. The vacuum control flap and the EGR valve are opened or closed by switchover valves, depending on operating conditions of the engine.

During EGR operation, a portion of the exhaust gas is routed into the intake manifold via exhaust gas return line and the EGR valve.

Fig 1: EGR Component Layout (California - M/T)
G38906