lemon-mirror:
Home >> Mercedes Benz >> 1988 >> 190D >> Repair and Diagnosis >> Engine Performance >> System >> Fuel Injection System - Diesel >> Description

Fuel Injection System - Diesel: Description

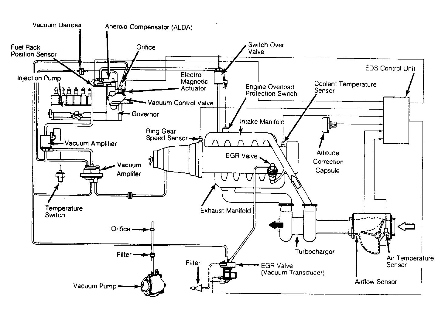
The Mercedes 190D fuel injection system includes a pre-filter, main filter, fuel injection pump with mechanical governor, and injection nozzles. The injection pump is equipped with an altitude compensating device and a vacuum control shut-off unit. The fuel injection system includes an Electronic Diesel System (EDS).

Fig 1: 190D Diesel Fuel Injection Circuit Diagram
G62422Courtesy of MERCEDES-BENZ OF NORTH AMERICA.