lemon-mirror:
Home >> Mercedes Benz >> 2021 >> CLA250 Base >> Repair and Diagnosis >> Engine Performance >> Engine Control Systems >> Electrical System -- Engine -- 118 Chassis >> Basic Knowledge >> Camshaft Hall Sensor, Basic Function - GF15.10-P-2001A

Camshaft Hall Sensor, Basic Function - GF15.10-P-2001A

Engine All (4xWD) 

Engine All (CAR) 

G16140818Courtesy of MERCEDES-BENZ USA

Example illustration: camshaft Hall sensors 

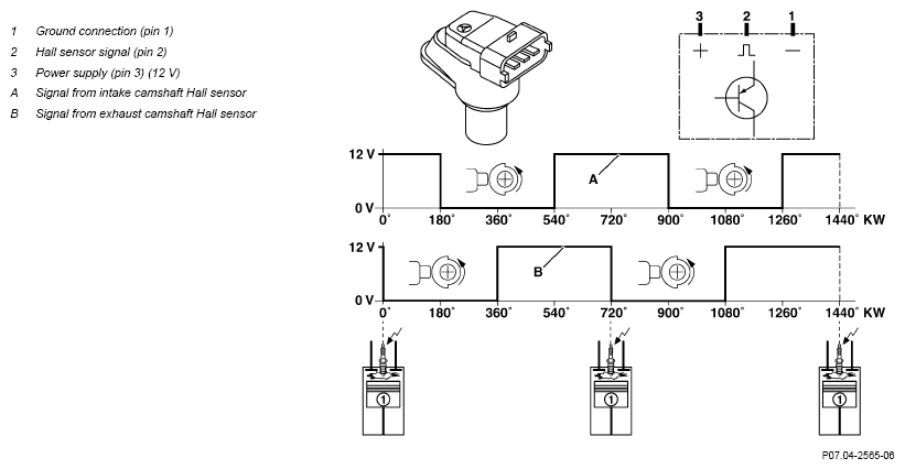
Example illustration: camshaft positions 

G16140819Courtesy of MERCEDES-BENZ USA

Overview 

This document contains information on:

General 

The camshaft Hall sensors (1.1, 1.2) detect the camshaft positions contactlessly for the following functions:

The camshaft Hall sensors (1.1, 1.2) are located at the camshaft ends on the cylinder head above the respective camshaft.

Function 

The camshaft positions are detected by the camshaft Hall sensors (1.1, 1.2). The camshaft Hall sensors (1.1, 1.2) detect the positions of the segments (of 180° camshaft revolution) at the corresponding camshaft.

The signals of the camshaft Hall sensors (1.1, 1.2) are "high" if the segments are not above the camshaft Hall sensors (1.1., 1.2). When the segments move past the camshaft Hall sensors (1.1, 1.2), the signal voltages of the camshaft Hall sensors (1.1, 1.2) drop to "low".

The camshaft Hall sensors (1.1, 1.2) detect the camshaft positions at engine standstill, which facilitates the quick start function of the combustion engine. This improves the exhaust gas values when starting the combustion engine because each cylinder can be immediately assigned the optimum fuel injection quantity.

IMPORTANT If the signal from the intake camshaft Hall sensor (1) is implausible or incorrect, the signal from the exhaust camshaft Hall sensor (2) is used to detect the ignition TDC of cylinder 1.

IMPORTANT The gaps between the camshaft Hall sensors and the segments at the camshafts are not adjustable; they are predetermined by the installation position and cannot be adjusted.

  Component descriptions     
  Component description for a camshaft Hall sensor Model 223 GF07.04-P-6022A
    Model 206 GF07.04-P-6022C
    Model 232 GF07.04-P-6022F
    Model 254 GF07.04-P-6022H
    Model 464 GF07.04-P-6022J
    Model 214 GF07.04-P-6022K
    Model 118, 177, 247 as of model year 2023 GF07.04-P-6022L
    Model 167 as of model year 2023 GF07.04-P-6022M