lemon-mirror:
Home >> Mercury >> 1982 >> LN7 Automatic Trans >> Repair and Diagnosis >> Engine Performance >> Vacuum Diagrams >> Calibration Number Identification >> Engine Code Labels

Engine Code Labels

Fig 1: Code Label
G09315980Courtesy of FORD MOTOR CO.
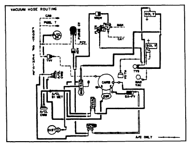
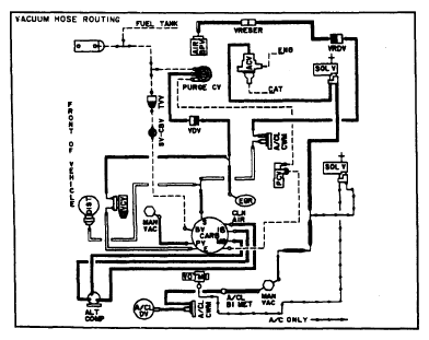
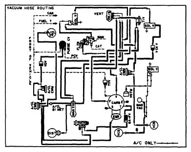
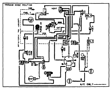
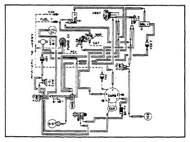
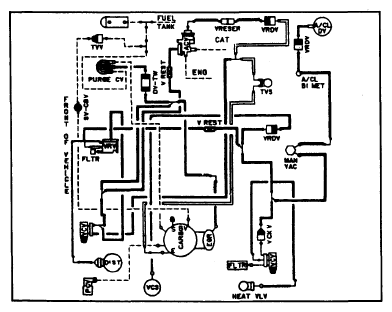
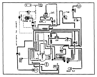
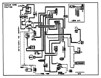
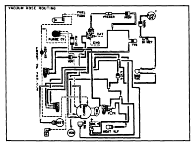
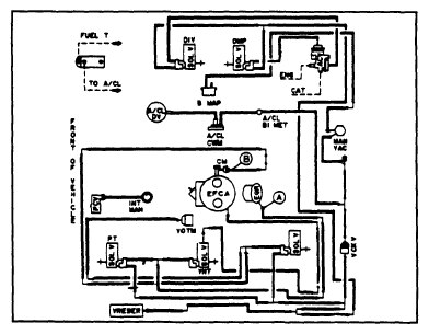
Fig 2: 1.6L; Calibration 1-3S-R0; Exc. Hi. Alt; EXP & LN7
G09315981Courtesy of FORD MOTOR CO.
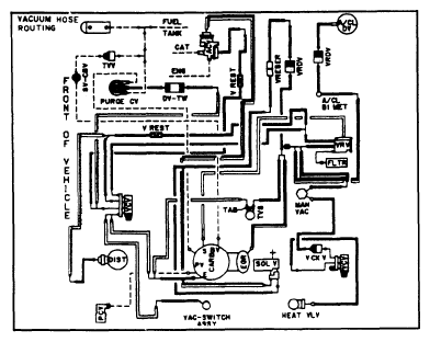
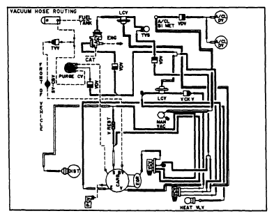
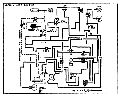
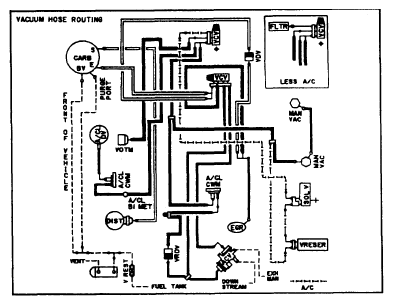
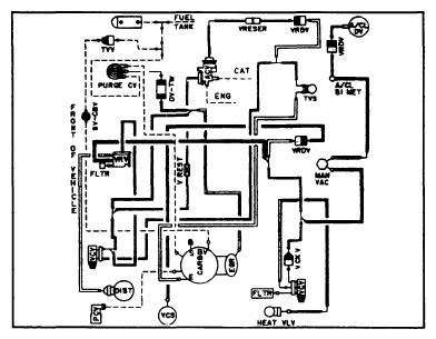
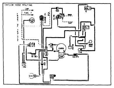
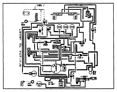
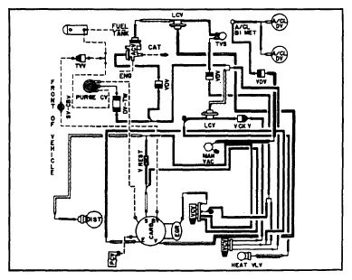
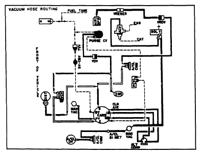
Fig 3: 1.6L; Calibration 1-3S-R0; Exc. Hi. Alt; EXP & LN7
G09315982Courtesy of FORD MOTOR CO.
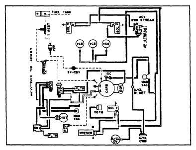
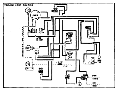
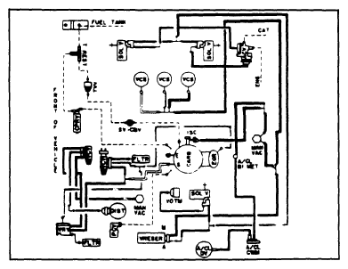
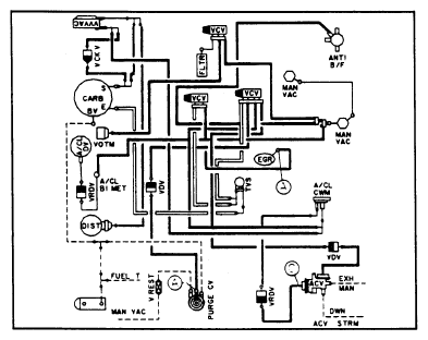
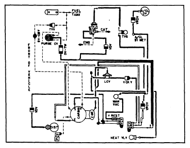
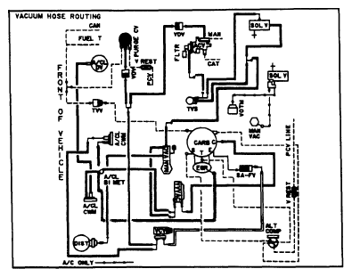
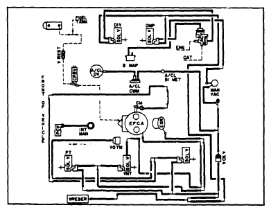
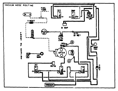
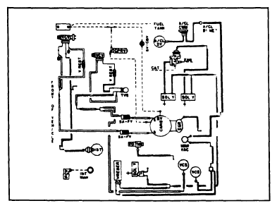
Fig 4: 1.6L; Calibration 1-3Y-R10; Exc. Hi. Alt; EXP & LN7
G09315983Courtesy of FORD MOTOR CO.
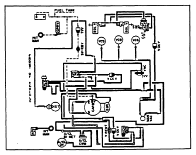
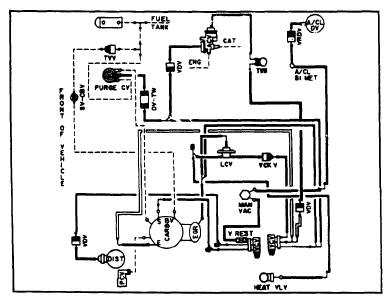
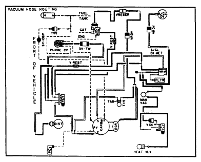
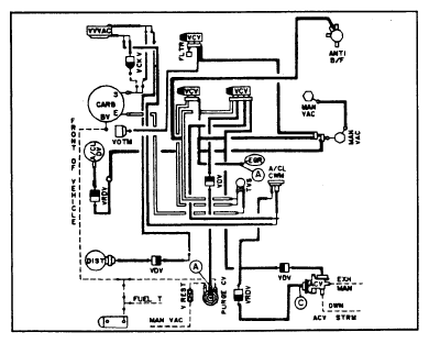
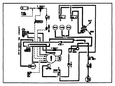
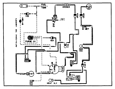
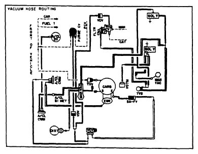
Fig 5: 1.6L; Calibration 1-3Y-R10; Exc. Hi. Alt; EXP & LN7
G09315984Courtesy of FORD MOTOR CO.
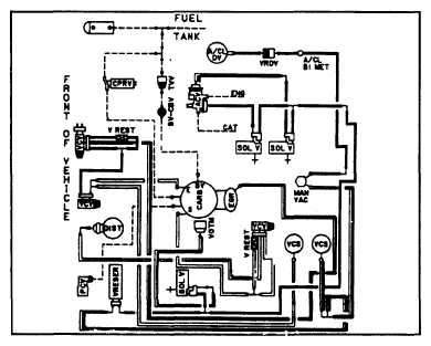
Fig 6: 1.6L; Calibration 1-3S-R11; Exc. Hi. Alt; EXP & LN7
G09315985Courtesy of FORD MOTOR CO.
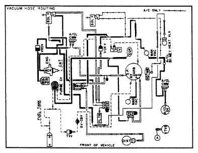
Fig 7: 1.6L; Calibration 1-3S-R11; Exc. Hi. Alt; EXP & LN7
G09315986Courtesy of FORD MOTOR CO.
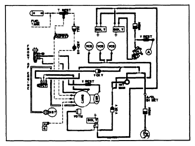
Fig 8: 1.6L; Calibrations 1-4E-R0, 1-4S-R0, 1-4S-R10; Calif. & Federal; EXP & LN7
G09315987Courtesy of FORD MOTOR CO.
Fig 9: 1.6L; Calibrations 1-4E-R0, 1-4S-R0, 1-4S-R10; Calif. & Federal; EXP & LN7
G09315988Courtesy of FORD MOTOR CO.
Fig 10: 1.6L; Calibration 2-3B-R10; Exc. Hi. Alt; Escort, EXP, LN7 & Lynx
G09315989Courtesy of FORD MOTOR CO.
Fig 11: 1.6L; Calibrations 2-3C-R0, 2-3C-R11, 2-3E-R0; Exc. Hi. Alt; Escort, EXP, LN7 & Lynx
G09315990Courtesy of FORD MOTOR CO.
Fig 12: 1.6L; Calibrations 2-3C-R0, 2-3E-R0; Exc. Hi. Alt; Escort, EXP, LN7 & Lynx
G09315991Courtesy of FORD MOTOR CO.
Fig 13: 1.6L; Calibrations 2-3D-R0, 2-3D-R1, 2-3D-R16; Federal; Escort & Lynx
G09315992Courtesy of FORD MOTOR CO.
Fig 14: 1.6L; Calibration 2-3X-R0; Hi. Alt; Escort, EXP, LN7 & Lynx
G09315993Courtesy of FORD MOTOR CO.
Fig 15: 1.6L; Calibration 2-3X-R0; Hi. Alt; Escort, EXP, LN7 & Lynx
G09315994Courtesy of FORD MOTOR CO.
Fig 16: 1.6L; Calibrations 2-4B-R10, 2-4T-R10; Calif. & Federal; Escort, EXP, LN7 & Lynx
G09315995Courtesy of FORD MOTOR CO.
Fig 17: 1.6L; Calibrations 2-4C-R0, 2-4C-R14, 2-4Q-R0, 2-4Q-R10, 2-4Q-R11, 2-4Q-R13; Calif.; Escort, EXP, LN7 & Lynx
G09315996Courtesy of FORD MOTOR CO.
Fig 18: 1.6L; Calibrations 2-4X-R0, 2-4X-R11; Hi. Alt; Escort, EXP, LN7 & Lynx
G09315997Courtesy of FORD MOTOR CO.
Fig 19: 1.6L; Calibration 2-4Y-R10; Hi. Alt; Escort, EXP, LN7 & Lynx
G09315998Courtesy of FORD MOTOR CO.
Fig 20: 2.3L; Calibration 1-5F-R10; Nationwide; Capri & Mustang Turbo
G09315999Courtesy of FORD MOTOR CO.
Fig 21: 2.3L; Calibration 2-5B-R0; Federal; Capri, Cougar, Fairmont, Granada, Mustang & Zephyr
G09316000Courtesy of FORD MOTOR CO.
Fig 22: 2.3L; Calibration 2-5B-R0; Federal; Capri, Cougar, Fairmont, Granada, Mustang & Zephyr
G09316001Courtesy of FORD MOTOR CO.
Fig 23: 2.3L; Calibrations 2-5C-R0, 2-5C-R10; Federal; Capri, Fairmont, Mustang & Zephyr
G09316002Courtesy of FORD MOTOR CO.
Fig 24: 2.3L; Calibration 2-5C-R11; Federal; Capri, Fairmont, Mustang & Zephyr
G09316003Courtesy of FORD MOTOR CO.
Fig 25: 2.3L Calibrations 2-5N-R0, 2-5P-R0; Calif.; Capri, Cougar, Fairmont, Granada, Mustang & Zephyr
G09316004Courtesy of FORD MOTOR CO.
Fig 26: 2.3L; Calibrations 2-6A-R0, 2-6A-R10; Federal; Capri, Cougar, Fairmont, Granada, Mustang & Zephyr
G09316005Courtesy of FORD MOTOR CO.
Fig 27: 2.3L; Calibration 2-6N-R0; Calif.; Capri, Cougar, Fairmont, Granada, Mustang & Zephyr
G09316006Courtesy of FORD MOTOR CO.
Fig 28: 2.3L; Calibration 2-6W-R0; Hi. Alt; Capri, Cougar, Fairmont, Granada, Mustang & Zephyr
G09316007Courtesy of FORD MOTOR CO.
Fig 29: 2.3L; Calibration 2-5W-R0; Hi. Alt; Capri, Cougar, Fairmont, Granada, Mustang & Zephyr
G09316008Courtesy of FORD MOTOR CO.
Fig 30: 2.3L; Calibration 2-5A-R0; Federal; Capri & Mustang
G09316009Courtesy of FORD MOTOR CO.
Fig 31: 2.3L; Calibration 2-5B-R1; Federal; Cougar, Fairmont, Granada & Zephyr
G09316010Courtesy of FORD MOTOR CO.
Fig 32: 3.3L; Calibration 1-12B-R0; Nationwide; Thunderbird & XR7
G09316011Courtesy of FORD MOTOR CO.
Fig 33: 3.3L; Calibrations 2-12B-R10, 2-12T-R0, 2-12T-R2; Calif. & Federal; Capri, Cougar, Fairmont, Granada, Mustang & Zephyr
G09316012Courtesy of FORD MOTOR CO.
Fig 34: 3.3L; Calibrations 2-12T-R4, 2-12T-R15; Federal; Capri, Cougar, Fairmont, Granada, Mustang & Zephyr
G09316013Courtesy of FORD MOTOR CO.
Fig 35: 3.3L; Calibration 2-12W-R0; Hi. Alt; Capri, Fairmont, Mustang & Zephyr
G09316014Courtesy of FORD MOTOR CO.
Fig 36: 3.8L; Calibrations 2-14A-R0, 2-14A-R13; Federal; Cougar & Granada
G09316015Courtesy of FORD MOTOR CO.
Fig 37: 3.8L; Calibration 2-14B-R1; Federal; Cougar & Granada
G09316016Courtesy of FORD MOTOR CO.
Fig 38: 3.8L; Calibration 2-14B-R10; Federal; Cougar & Granada
G09316017Courtesy of FORD MOTOR CO.
Fig 39: 3.8L; Calibrations 2-14C-R0, 2-14C-R13, 2-14D-R0; Federal; Continental, Thunderbird & XR7
G09316018Courtesy of FORD MOTOR CO.
Fig 40: 3.8L; Calibration 2-14C-R11; Federal; Thunderbird & XR7
G09316019Courtesy of FORD MOTOR CO.
Fig 41: 3.8L; Calibration 2-14E-R0; Federal; Thunderbird & XR7
G09316020Courtesy of FORD MOTOR CO.
Fig 42: 3.8L; Calibration 2-14E-R10; Federal; Thunderbird & XR7
G09316021Courtesy of FORD MOTOR CO.
Fig 43: 3.8L; Calibrations 2-14N-R0, 2-14N-R1, 2-14N-R10, 2-14Q-R1, 2-14Q-R11; Calif.; Cougar, Granada, Thunderbird & XR7
G09316022Courtesy of FORD MOTOR CO.
Fig 44: 3.8L; Calibrations 2-14R-R1, 2-14R-R11; Nationwide; Lincoln Continental
G09316023Courtesy of FORD MOTOR CO.
Fig 45: 3.8L; Calibration 2-14W-R0; Hi. Alt; Cougar & Granada
G09316024Courtesy of FORD MOTOR CO.
Fig 46: 3.8L; Calibrations 2-14W-R10, 214X-R10; Hi. Alt; Cougar, Granada, Thunderbird & XR7
G09316025Courtesy of FORD MOTOR CO.
Fig 47: 3.8L; Calibrations 2-14X-R0, 2-14X-R1; Hi. Alt; Thunderbird & XR7
G09316026Courtesy of FORD MOTOR CO.
Fig 48: 4.2L; Calibrations 1-18U-R0, 2-18U-R10; Exc. Hi. Alt; Ford & Mercury
G09316027Courtesy of FORD MOTOR CO.
Fig 49: 4.2L; Calibration 2-18B-R0; Exc. Hi. Alt; Fairmont & Zephyr
G09316028Courtesy of FORD MOTOR CO.
Fig 50: 4.2L; Calibration 2-18B-R0; Exc. Hi. Alt; Capri & Mustang
G09316029Courtesy of FORD MOTOR CO.
Fig 51: 4.2L; Calibration 2-18B-R13; Exc. Hi. Alt; Capri & Mustang
G09316030Courtesy of FORD MOTOR CO.
Fig 52: 4.2L; Calibrations 2-18C-R4, 2-18C-R5; Federal; Thunderbird & XR7
G09316031Courtesy of FORD MOTOR CO.
Fig 53: 4.2L; Calibration 2-18C-R11; Federal; Thunderbird & XR7
G09316032Courtesy of FORD MOTOR CO.
Fig 54: 4.2L; Calibration 2-18Q-R0; Exc. Hi. Alt; Thunderbird & XR7
G09316033Courtesy of FORD MOTOR CO.
Fig 55: 4.2L; Calibration 2-18U-R11; Nationwide; Ford & Mercury
G09316034Courtesy of FORD MOTOR CO.
Fig 56: 4.2L; Calibration 2-18W-R0; Hi. Alt; Fairmont & Zephyr
G09316035Courtesy of FORD MOTOR CO.
Fig 57: 4.2L; Calibration 2-18W-R0; Hi. Alt; Capri & Mustang
G09316036Courtesy of FORD MOTOR CO.
Fig 58: 4.2L; Calibration 2-18X-R0; Hi. Alt; Thunderbird & XR7
G09316037Courtesy of FORD MOTOR CO.
Fig 59: 5.0L; Calibration 1-20B-R1; Exc. Hi. Alt; All 5.0L carbureted models
G09316038Courtesy of FORD MOTOR CO.
Fig 60: 5.0/.; Calibration 1-20N-R10; Exc. Hi. Alt; Ford & Mercury
G09316039Courtesy of FORD MOTOR CO.
Fig 61: 5.0L; Calibration 2-20B-R0; Federal; Ford & Mercury
G09316040Courtesy of FORD MOTOR CO.
Fig 62: 5.0L; Calibration 2-20D-R1; Exc. Hi. Alt; All 5.0L Carbureted Models
G09316041Courtesy of FORD MOTOR CO.
Fig 63: 5.0L; Calibration 2-20R-R2; Exc. Hi. Alt; Lincoln Continental
G09316042Courtesy of FORD MOTOR CO.
Fig 64: 5.0L; Calibration 2-20R-R16; Exc. Hi. Alt; Lincoln
G09316043Courtesy of FORD MOTOR CO.
Fig 65: 5.0L; Calibration 2-20Y-R0; Hi. Alt; Lincoln Continental
G09316044Courtesy of FORD MOTOR CO.
Fig 66: 5.0L; Calibration 2-20Z-R0; Hi. Alt; Ford & Mercury
G09316045Courtesy of FORD MOTOR CO.
Fig 67: 5.0L; Calibrations 2-21E-R10, 2-21E-R11; Federal; Capri & Mustang
G09316046Courtesy of FORD MOTOR CO.
Fig 68: 5.0L; Calibration 2-21S-R0; Calif.; Capri & Mustang
G09316047Courtesy of FORD MOTOR CO.
Fig 69: 5.0L; Calibration 2-21Y-R10; Hi. Alt; Capri & Mustang
G09316048Courtesy of FORD MOTOR CO.
Fig 70: 5.0L; Calibrations 1-22B-R0, 1-22P-R0; Calif. & Hi. Alt; Lincoln Mark VI & Town Car (CFI)
G09316049Courtesy of FORD MOTOR CO.
Fig 71: 5.0L; Calibration 2-22A-R0; Federal; Lincoln Mark VI & Town Car (CFI)
G09316050Courtesy of FORD MOTOR CO.
Fig 72: 5.0L; Calibration 2-22Y-R11; Exc. Calif.; Lincoln Mark VI & Town Car (CFI)
G09316051Courtesy of FORD MOTOR CO.
Fig 73: 5.8L (W); Calibration 2-24P-R6; Calif.; Ford & Mercury
G09316052Courtesy of FORD MOTOR CO.
Fig 74: 5.8L (W); Calibration 2-24P-R10; Exc. Calif.; Ford & Mercury
G09316053Courtesy of FORD MOTOR CO.