lemon-mirror:
Home >> Mercury >> 2002 >> Sable LS Premium >> Repair and Diagnosis >> Body & Frame >> Windows >> Component Tests >> Component Testing >> MULTIFUNCTION Switch >> Lamp Portion

Lamp Portion

Fig 1: Testing Multifunction Switch (Lamp Portion) (1 Of 3)
G00407382Courtesy of FORD MOTOR CO.
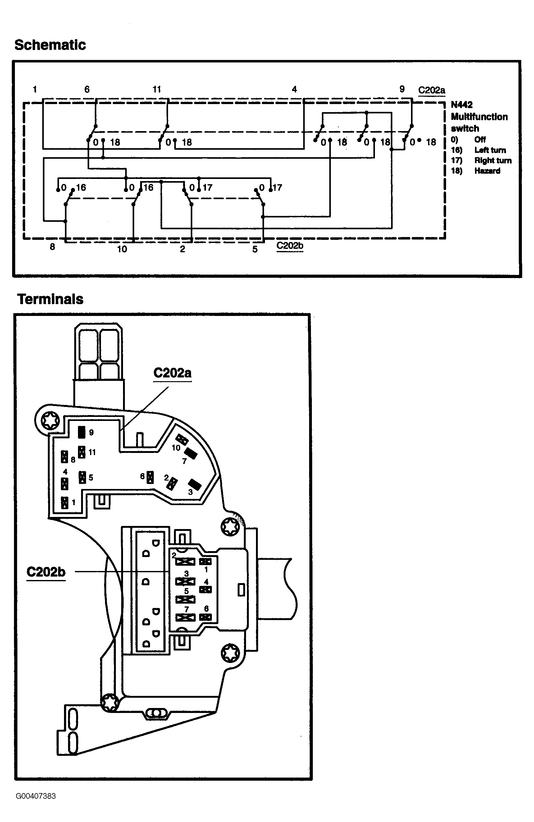
Fig 2: Testing Multifunction Switch (Lamp Portion) (2 Of 3)
G00407383Courtesy of FORD MOTOR CO.
Fig 3: Testing Multifunction Switch (Lamp Portion) (3 Of 3)
G00407384Courtesy of FORD MOTOR CO.