lemon-mirror:
Home >> Mini >> 2002 >> Cooper Base, Standard >> Repair and Diagnosis >> Suspension >> Front Suspension >> Chassis - Overview >> Chassis >> System Components >> Abs >> DSC System

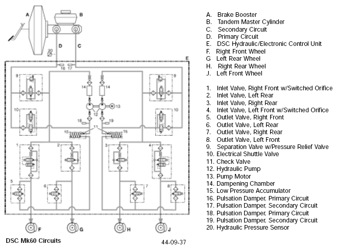
DSC System

The DSC system, optional on both MINI COOPER AND COOPER S, replaces either the ABS or ASC system. Additional inputs allow the DSC control unit to analyze the desired motion of the vehicle and compare it with the actual motion and if instability is detected to take corrective action.

Additional input devices used by the DSC system: