lemon-mirror:
Home >> Mitsubishi >> 1985 >> Mirage Base >> Repair and Diagnosis >> Engine Performance >> System >> Fuel Injection System - MITSUBISHI >> Description

Fuel Injection System - MITSUBISHI: Description

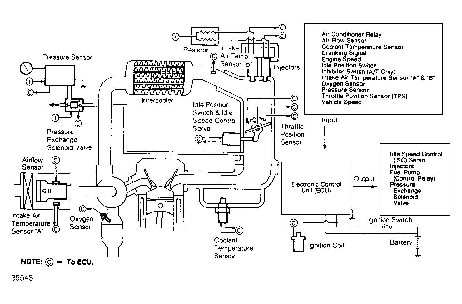
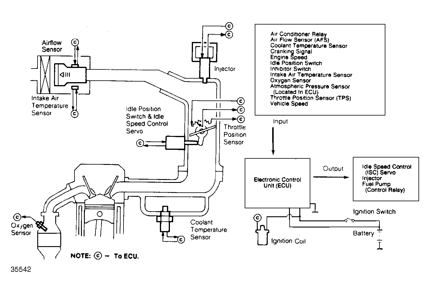
The Electronically Controlled Injection (ECI) system is a computerized emission, ignition and fuel control system. The ECI system controls engine operation and lowers exhaust emissions while maintaining good fuel economy and driveability. The Electronic Control Unit (ECU) is the "brain" of the ECI system. The ECU controls many engine related systems to constantly adjust engine operation.

The ECI system consists of the following sub-systems: Fuel Control, Data Sensors, Electronic Control Unit (ECU), Electronic Spark Control (ESC) system, Idle Speed Control (ISC), Emission Control, Fuel Cut-Off and catalytic converters.

NOTE: Primary subsystems which affect operation of the fuel system will be covered in this article: fuel supply system, fuel injection mixer, fuel pressure regulator, ECU, data sensors and fuel cut-off system. Because of the interrelated functions of the control system (the ECU is the "brain"), refer to ELECTRONIC CONTROL INJECTION (ECI) SYSTEM article in COMPUTERIZED ENGINE CONTROLS section for more information.
Fig 1: ECI System (Cordia, Mirage, Starion & Tredia)
G35541
Fig 2: ESI Intercooled Turbo ECI System (Starion)
G35543
Fig 3: ECI System (Galant)
G35542