lemon-mirror:
Home >> Mitsubishi >> 1985 >> Pickup Mighty Max >> Repair and Diagnosis >> Engine Performance >> System >> EGR System - Diesel >> Operation

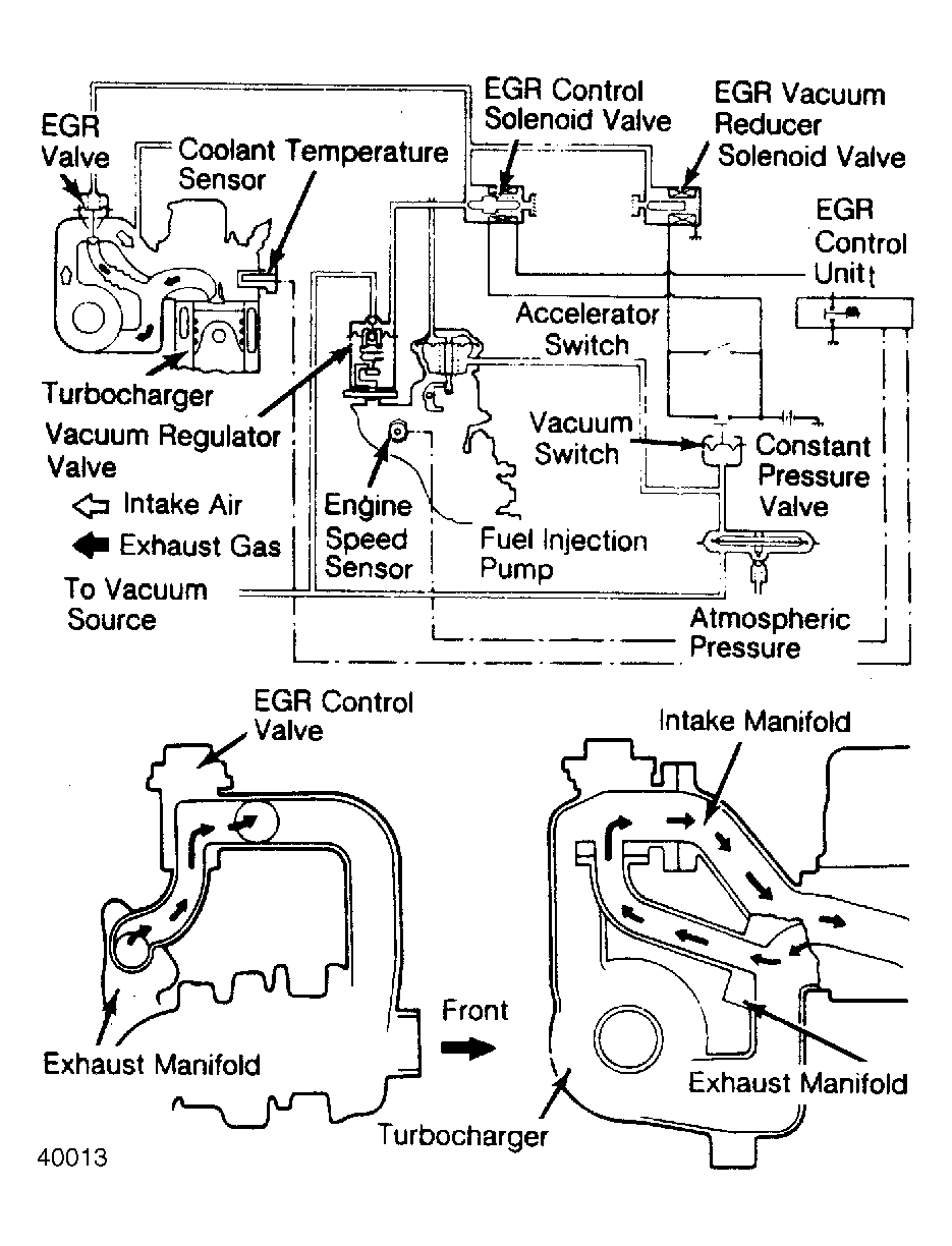
EGR System - Diesel: Operation

The amount of exhaust gas admitted to the intake manifold is modulated by the EGR valve. The amount of exhaust gas flowing through the valve is proportional to the valve opening which in turn is a function of the amount of vacuum applied to the EGR valve. The valve is open at closed throttle and closed at wide open throttle.

At intermediate throttle positions, the valve position is proportional to the throttle position. The throttle position or movement is transferred to a vacuum regulator valve mounted on injection pump throttle shaft. The vacuum regulator valve generates a vacuum signal proportional to control lever travel.

The EGR control unit monitors coolant temperature and engine speed to determine if the control unit output signal should be generated to open the EGR valve under specified conditions. Control unit de-energizes the EGR control solenoid which interrupts the vacuum signal to the EGR valve. This allows the valve to close during warm-up. The control unit also de-energizes the EGR valve during high and low engine speed to maintain acceptable driveability.

The EGR vacuum reducer solenoid valve is used to reduce the vacuum signal to the EGR valve by a specified amount around wide open throttle to maintain acceptable driveability. Accelerator switch energizes the reducer solenoid valve when the throttle is open wider than a preset opening. The vacuum signal to the EGR valve is also reduced at high altitude. At high altitude the vacuum switch is turned on and the EGR vacuum reducer solenoid valve is energized.

Fig 1: EGR Control Valve
G40012
Fig 2: EGR Control System
G40013
Fig 3: Vacuum Regulator Valve
G40014