lemon-mirror:
Home >> Mitsubishi >> 1986 >> Montero Base >> Repair and Diagnosis >> Engine Performance >> System >> Feedback Carburetor System >> Operation >> Throttle Opener Control

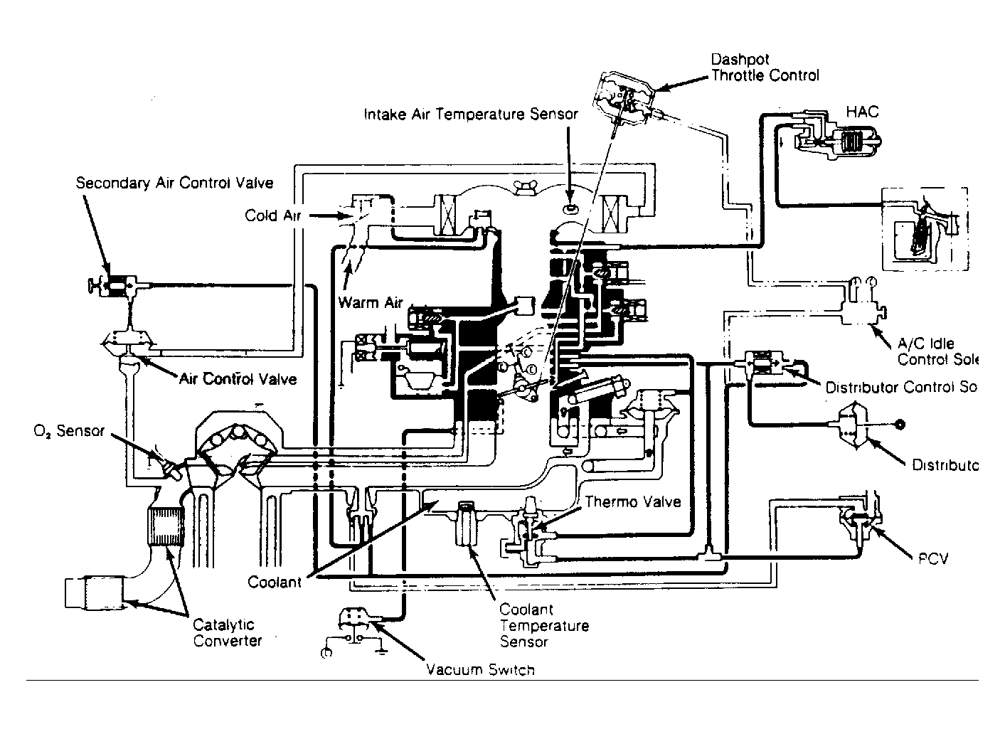
Throttle Opener Control

During air conditioner operation, engine speed is increased by changing the throttle valve opening. In order to decrease HC emissions during deceleration, ECU de-energizes solenoid valve which supplies manifold vacuum to throttle opener at or above the preset engine speed.

Fig 1: Feedback Carburetor System Circuit Diagram (Mitsubishi Pickup, Montero and Ram-50) Some models may have slight variation.
G48079