lemon-mirror:
Home >> Mitsubishi >> 1989 >> Precis Base >> Repair and Diagnosis >> Engine Mechanical >> Engine Cooling Fan >> System Testing >> Mirage 1.6L

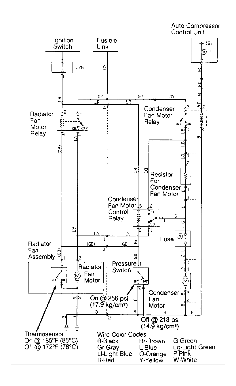
Mirage 1.6L

  1. With A/C on "Low" and ignition on with engine coolant temperature greater than 185°F (85°C), thermosensor completes the ground. This closes the contacts on radiator fan motor relay and provides current to the radiator fan motor.
  2. With A/C on "High" and ignition on, power supply from auto compressor control unit causes condenser fan motor relay to turn on. This causes condenser fan and radiator cooling fan to operate at a low speed by usage of a resistor. See Fig 1 .
  3. If pressure switch is activated by excessive pressure or if thermosensor is on when engine coolant temperature exceeds 185°F (85°C), this activates the condenser fan motor control relay. This causes condenser fan and radiator cooling fan to operate at a high speed.
Fig 1: Mirage Radiator Cooling Fan 1.6L Wiring Diagram
G90F08819Courtesy of CHRYSLER MOTORS.