lemon-mirror:
Home >> Mitsubishi >> 1997 >> Eclipse Base, Automatic >> Repair and Diagnosis >> Electrical >> Starter >> On-Vehicle Testing >> Starter Relay

Starter Relay

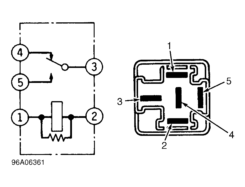
  1. Remove starter relay, located behind center of dash. With no power supplied to any relay, continuity should exist between relay terminals No. 1 and 2 and between relay terminals No. 3 and 4. See Fig 1 .
  2. Connect a jumper wire from positive battery terminal to relay terminal No. 1 and another jumper wire from negative battery terminal to relay terminal No. 2. Continuity should exist between relay terminals No. 4 and 5. See Fig 1 .
Fig 1: Identifying Starter Relay Connector Terminals
G96A06361Courtesy of CHRYSLER CORP.