lemon-mirror:
Home >> Mitsubishi >> 2003 >> Lancer Evolution >> Repair and Diagnosis >> Engine Performance >> Vacuum Diagrams >> Introduction

Vacuum Diagrams: Introduction

This article contains underhood views or schematics of vacuum hose routing. Use these vacuum diagrams during the visual inspection in BASIC DIAGNOSTIC PROCEDURES article. This will assist in identifying improperly routed vacuum hoses, which cause driveability and/or computer-indicated malfunctions.

NOTE: Always refer to Emission Control label in engine compartment before attempting service. If manual and label differ, always use emission label specifications.
Fig 1: Vacuum Diagram (Diamante With Traction Control)
G99F50612Courtesy of MITSUBISHI MOTOR SALES OF AMERICA.
Fig 2: Vacuum Diagram (Diamante Without Traction Control)
G99G50613Courtesy of MITSUBISHI MOTOR SALES OF AMERICA.
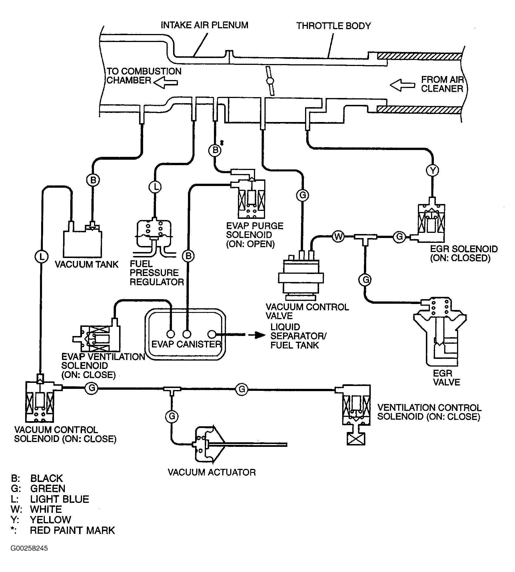
Fig 3: Vacuum Circuit Diagram (Diamante With Traction Control)
G00258245Courtesy of MITSUBISHI MOTOR SALES OF AMERICA.
Fig 4: Vacuum Circuit Diagram (Diamante Without Traction Control)
G00258244Courtesy of MITSUBISHI MOTOR SALES OF AMERICA.
Fig 5: PCV System (Diamante)
G00258246Courtesy of MITSUBISHI MOTOR SALES OF AMERICA.
Fig 6: EVAP System (Diamante)
G00258247Courtesy of MITSUBISHI MOTOR SALES OF AMERICA.
Fig 7: Purge Control System Check (Diamante)
G00258248Courtesy of MITSUBISHI MOTOR SALES OF AMERICA.
Fig 8: Vacuum Diagram (Eclipse 2.4L, Eclipse Spyder 2.4L & Galant 2.4L)
G00005801Courtesy of MITSUBISHI MOTOR SALES OF AMERICA.
Fig 9: Vacuum Diagram (With VIC System - Eclipse 3.0L, Eclipse Spyder 3.0L)
G00258250Courtesy of MITSUBISHI MOTOR SALES OF AMERICA.
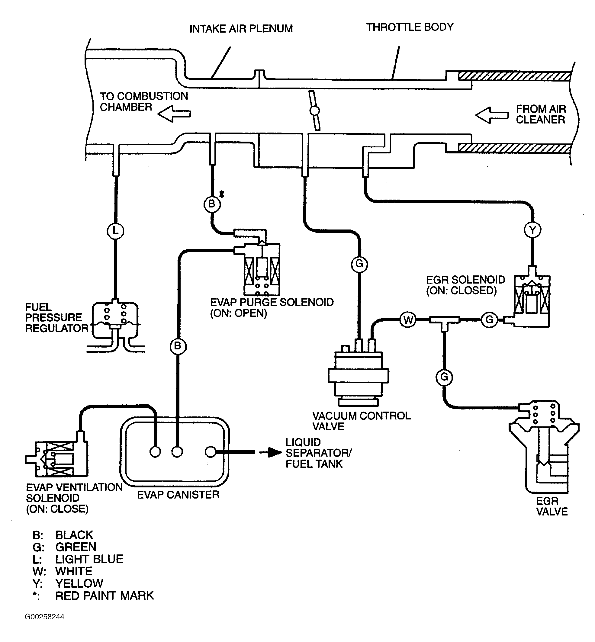
Fig 10: Vacuum Diagram (Without VIC System - Eclipse 3.0L, Eclipse Spyder 3.0L, Galant 3.0L)
G00258249Courtesy of MITSUBISHI MOTOR SALES OF AMERICA.
Fig 11: Vacuum Circuit Diagram (Eclipse 2.4L, Eclipse Spyder 2.4L, Galant 2.4L, Outlander 2.4L)
G00258251Courtesy of MITSUBISHI MOTOR SALES OF AMERICA.
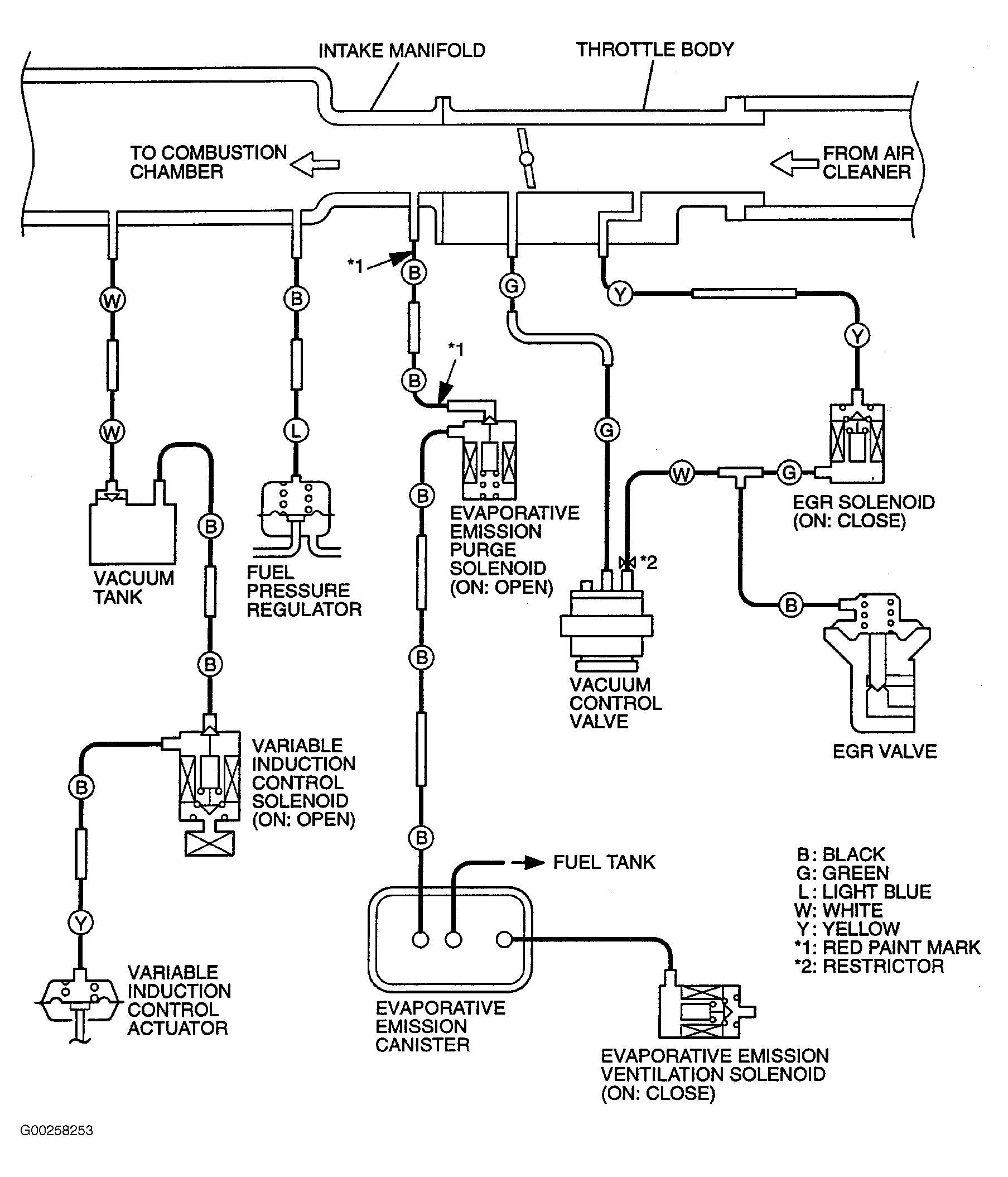
Fig 12: Vacuum Circuit Diagram (With VIC System - Eclipse 3.0L, Eclipse Spyder 3.0L)
G00258253Courtesy of MITSUBISHI MOTOR SALES OF AMERICA.
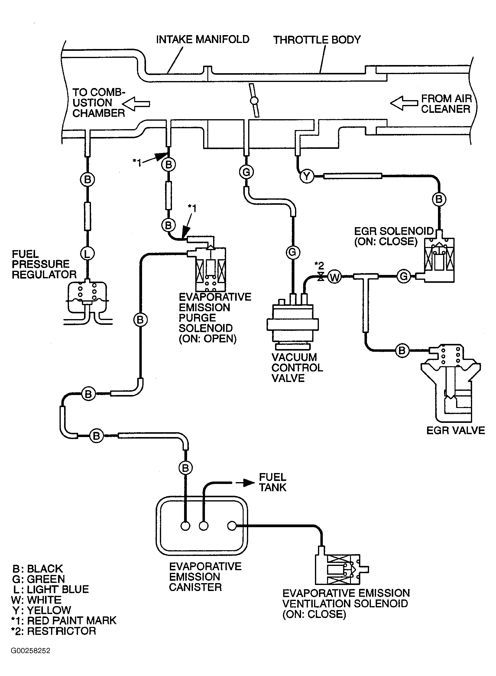
Fig 13: Vacuum Circuit Diagram (Without VIC System - Eclipse 3.0L, Eclipse Spyder 3.0L, Galant 3.0L)
G00258252Courtesy of MITSUBISHI MOTOR SALES OF AMERICA.
Fig 14: PCV System (Eclipse 2.4L, Eclipse Spyder 2.4L, Galant 2.4L)
G00258254Courtesy of MITSUBISHI MOTOR SALES OF AMERICA.
Fig 15: PCV System (Eclipse 3.0L, Eclipse Spyder 3.0L, Galant 3.0L, Montero Sport 3.0L)
G00258255Courtesy of MITSUBISHI MOTOR SALES OF AMERICA.
Fig 16: EVAP System (Eclipse 2.4L, Eclipse Spyder 2.4L, Galant 2.4L)
G00258256Courtesy of MITSUBISHI MOTOR SALES OF AMERICA.
Fig 17: EVAP System (Eclipse 3.0L, Eclipse Spyder 3.0L, Galant 3.0L)
G00266354Courtesy of MITSUBISHI MOTOR SALES OF AMERICA.
Fig 18: Purge Control System Check (Eclipse, Eclipse Spyder, Galant, Lancer, Montero, Montero Sport, Outlander)
G00266355Courtesy of MITSUBISHI MOTOR SALES OF AMERICA.
Fig 19: Vacuum Diagram (Lancer)
G00266356Courtesy of MITSUBISHI MOTOR SALES OF AMERICA.
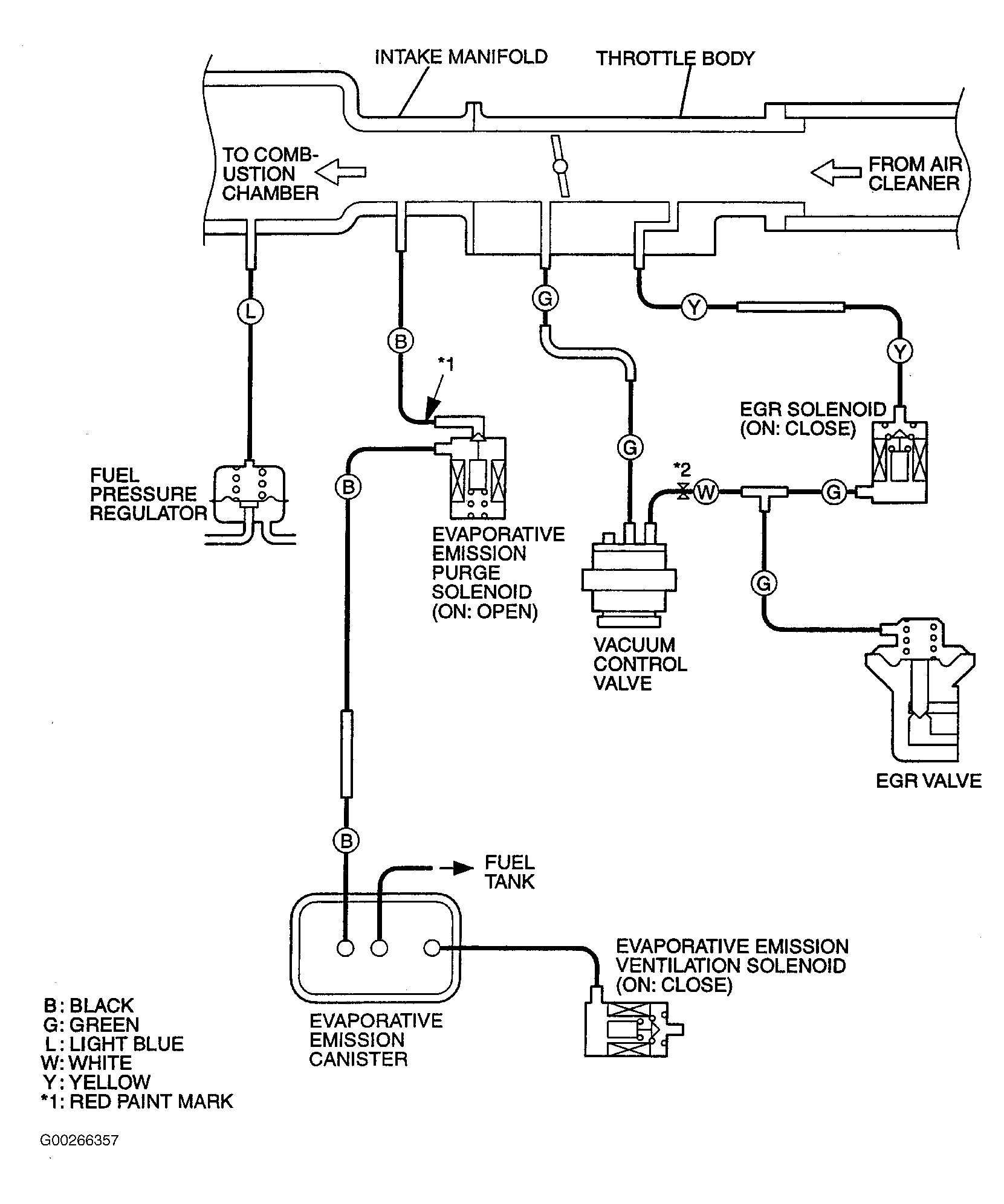
Fig 20: Vacuum Circuit Diagram (Lancer)
G00266357Courtesy of MITSUBISHI MOTOR SALES OF AMERICA.
Fig 21: PCV System (Lancer)
G00266358Courtesy of MITSUBISHI MOTOR SALES OF AMERICA.
Fig 22: EVAP System (Lancer)
G00266359Courtesy of MITSUBISHI MOTOR SALES OF AMERICA.
Fig 23: EGR System (Lancer)
G00266360Courtesy of MITSUBISHI MOTOR SALES OF AMERICA.
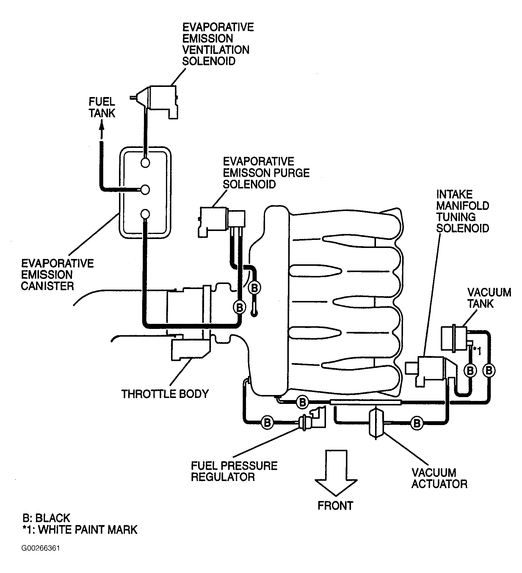
Fig 24: Vacuum Diagram (Montero)
G00266361Courtesy of MITSUBISHI MOTOR SALES OF AMERICA.
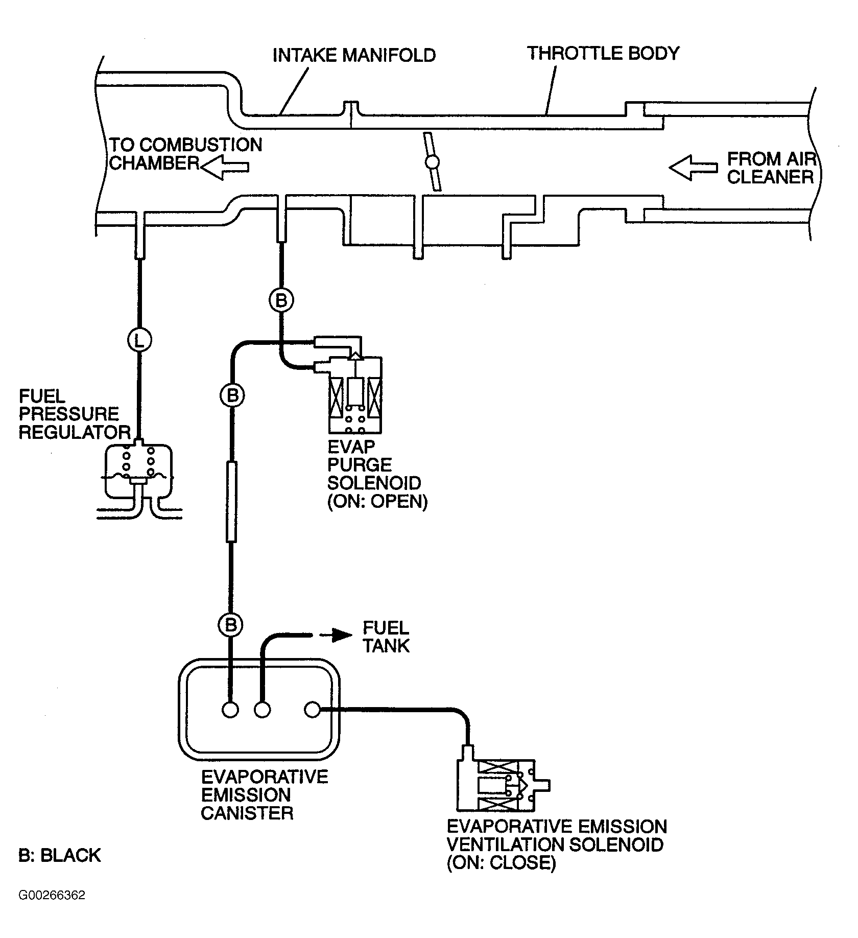
Fig 25: Vacuum Circuit Diagram (Montero)
G00266362Courtesy of MITSUBISHI MOTOR SALES OF AMERICA.
Fig 26: PCV System (Montero)
G00266363Courtesy of MITSUBISHI MOTOR SALES OF AMERICA.
Fig 27: EVAP System (Montero)
G00266364Courtesy of MITSUBISHI MOTOR SALES OF AMERICA.
Fig 28: EGR System (Montero)
G00266365Courtesy of MITSUBISHI MOTOR SALES OF AMERICA.
Fig 29: Vacuum Diagram (Montero Sport 3.0L)
G00266366Courtesy of MITSUBISHI MOTOR SALES OF AMERICA.
Fig 30: Vacuum Diagram (Montero Sport 3.5L)
G00023286Courtesy of MITSUBISHI MOTOR SALES OF AMERICA.
Fig 31: Vacuum Circuit Diagram (Montero Sport)
G00023282Courtesy of MITSUBISHI MOTOR SALES OF AMERICA.
Fig 32: PCV System (Montero Sport)
G00266367Courtesy of MITSUBISHI MOTOR SALES OF AMERICA.
Fig 33: EVAP System (Montero Sport)
G00266368Courtesy of MITSUBISHI MOTOR SALES OF AMERICA.
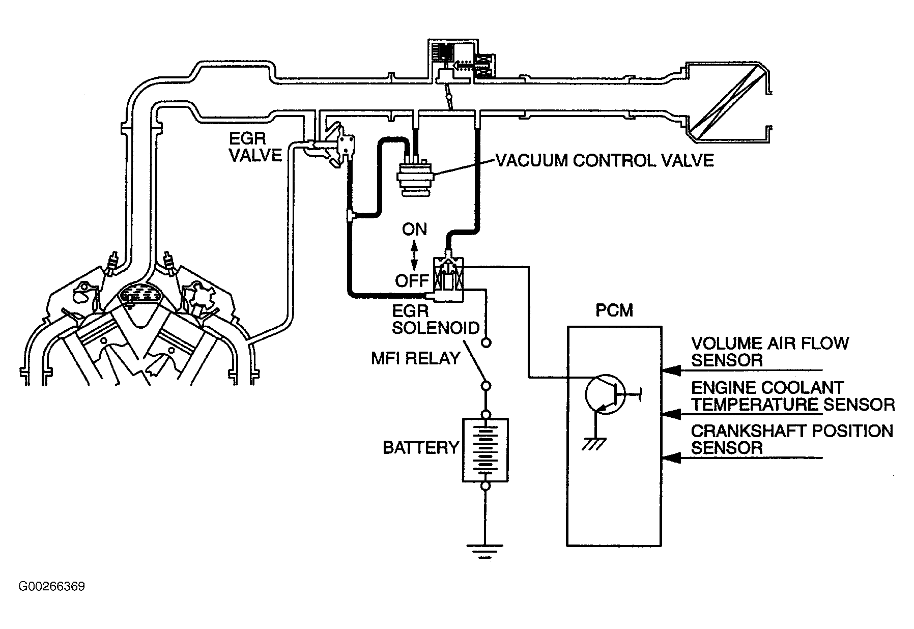
Fig 34: EGR System (Montero Sport)
G00266369Courtesy of MITSUBISHI MOTOR SALES OF AMERICA.
Fig 35: Vacuum Diagram (Outlander)
G00266370Courtesy of MITSUBISHI MOTOR SALES OF AMERICA.
Fig 36: PCV System (Outlander)
G00266371Courtesy of MITSUBISHI MOTOR SALES OF AMERICA.
Fig 37: EVAP System (Outlander)
G00266372Courtesy of MITSUBISHI MOTOR SALES OF AMERICA.
Fig 38: EGR System (Outlander)
G00266373Courtesy of MITSUBISHI MOTOR SALES OF AMERICA.