lemon-mirror:
Home >> Nissan-Datsun >> 1985 >> Sentra SE, Automatic >> Repair and Diagnosis >> Engine Performance >> System >> Feedback Carburetor System >> Description

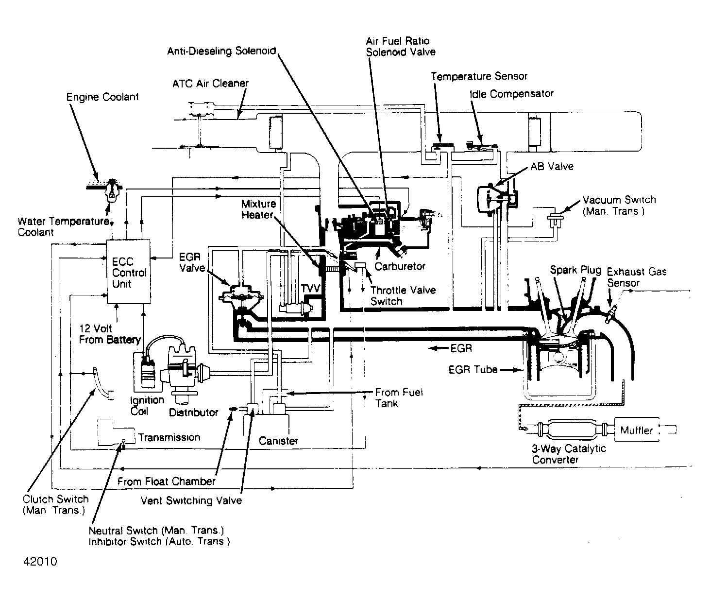
Feedback Carburetor System: Description

The electronically controlled carburetor improves driveability while reducing emissions. The system is offered in different versions for Federal Pulsar and Sentra models, California Pulsar and Sentra models, and California Pickup models. The major difference between systems is the use of components.

System components include ECC control unit, water temperature sensor, exhaust gas sensor, throttle valve switch, clutch switch (M/T), neutral and inhibitor switches (A/T), vacuum switch, A/C switch (except Calif. Pulsar and Sentra), ignition coil (except Federal Pulsar and Sentra). In addition, Federal Pulsar and Sentra have starter switch, barometric pressure sensor, air temperature sensor and vehicle speed sensor.

Fig 1: ECC Schematic & Vacuum Diagram for Calif. Pulsar & Sentra
G42010
Fig 2: ECC Schematic & Vacuum Diagram for Federal Pulsar & Sentra
G42342