lemon-mirror:
Home >> Nissan-Datsun >> 1987 >> Sentra Base >> Repair and Diagnosis >> Engine Performance >> System >> Feedback Carburetor System >> Operation >> Notes

Feedback Carburetor System: Operation: Notes

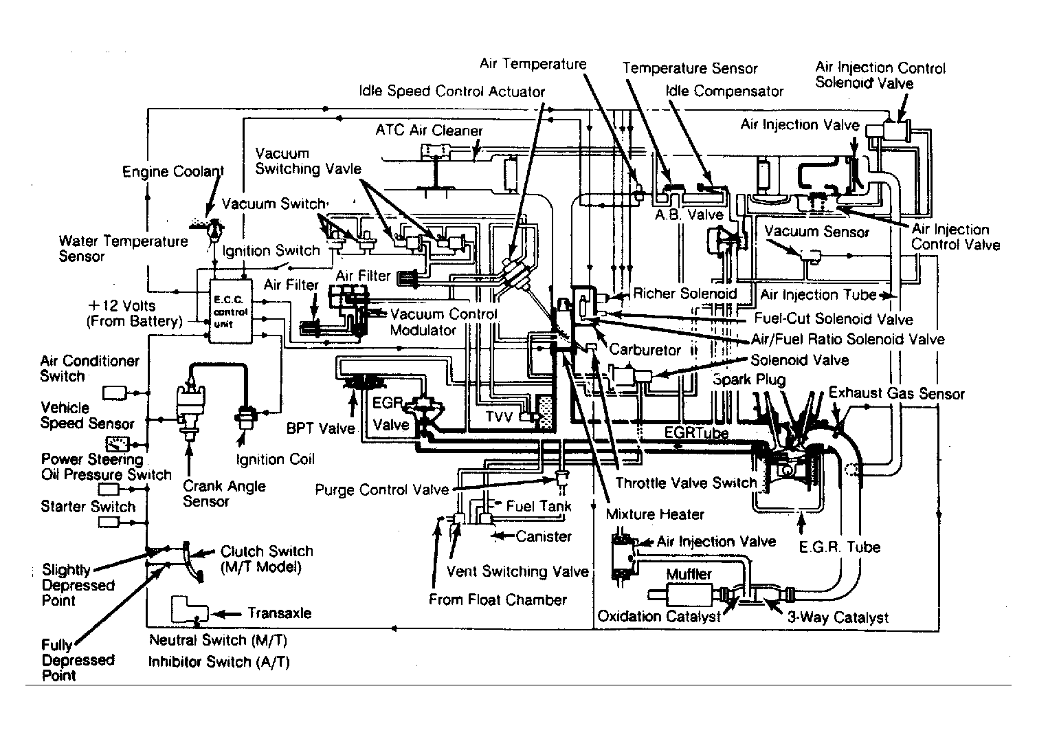
The Electronic Control Unit (ECU) receives electrical impulse signals from various sensors, solenoids and switches. See Fig 1 and Fig 2 . From these input voltage signals it controls air/fuel ratio, injection fuel quantity, ignition timing, idle speed, fuel pump operation, mixture heater, A.I.V. operation, EGR operation and canister purge operation.

Fig 1: ECC Schematic & Vacuum Diagram for California Sentra
G61612
Fig 2: ECC Schematic & Vacuum Diagram for Federal Sentra
G61614