lemon-mirror:
Home >> Nissan-Datsun >> 1992 >> Sentra SE-R >> Repair and Diagnosis >> Body & Frame >> Power Mirrors >> Connector Identification

Connector Identification

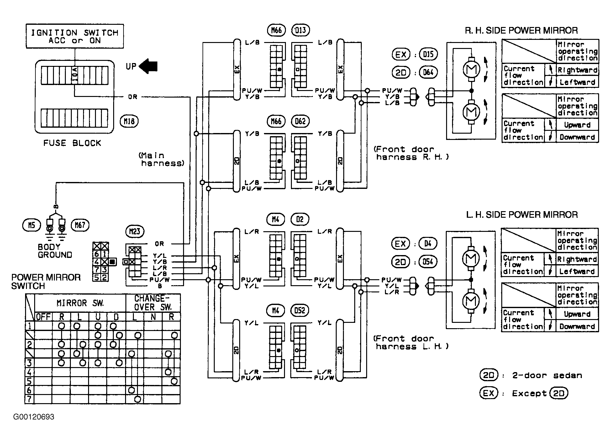
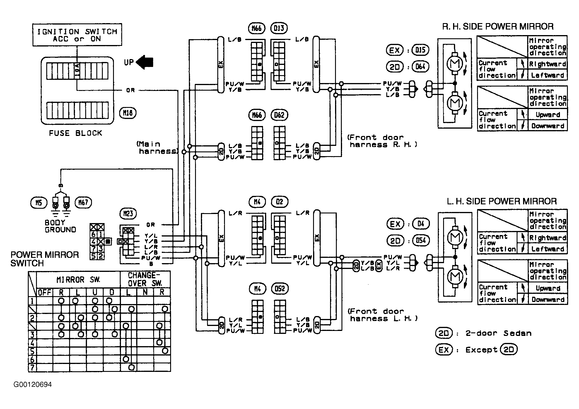
For connector identification, see Figure & Figure .