lemon-mirror:
Home >> Nissan-Datsun >> 2002 >> Sentra SE-R, Automatic >> Repair and Diagnosis >> External Pages >> Different car >> Section 2017 (Transfer Case) >> ATX14B >> All-Mode 4WD System >> System Description >> Control System >> Notes

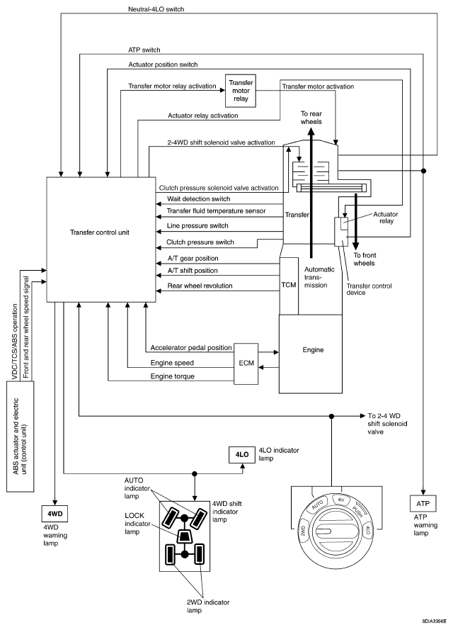
Control System: Notes

WARNING: This page is about a different car, the 2007 Nissan Pathfinder. However, it is still accessible from the selected car via links, so may be relevant.
Fig 1: Identifying Control System Diagram
G04910028