lemon-mirror:
Home >> Nissan-Datsun >> 2002 >> Sentra SE-R, Automatic >> Repair and Diagnosis >> External Pages >> Different car >> Section 394 (Engine Control System) >> Engine Control System >> System Diagram

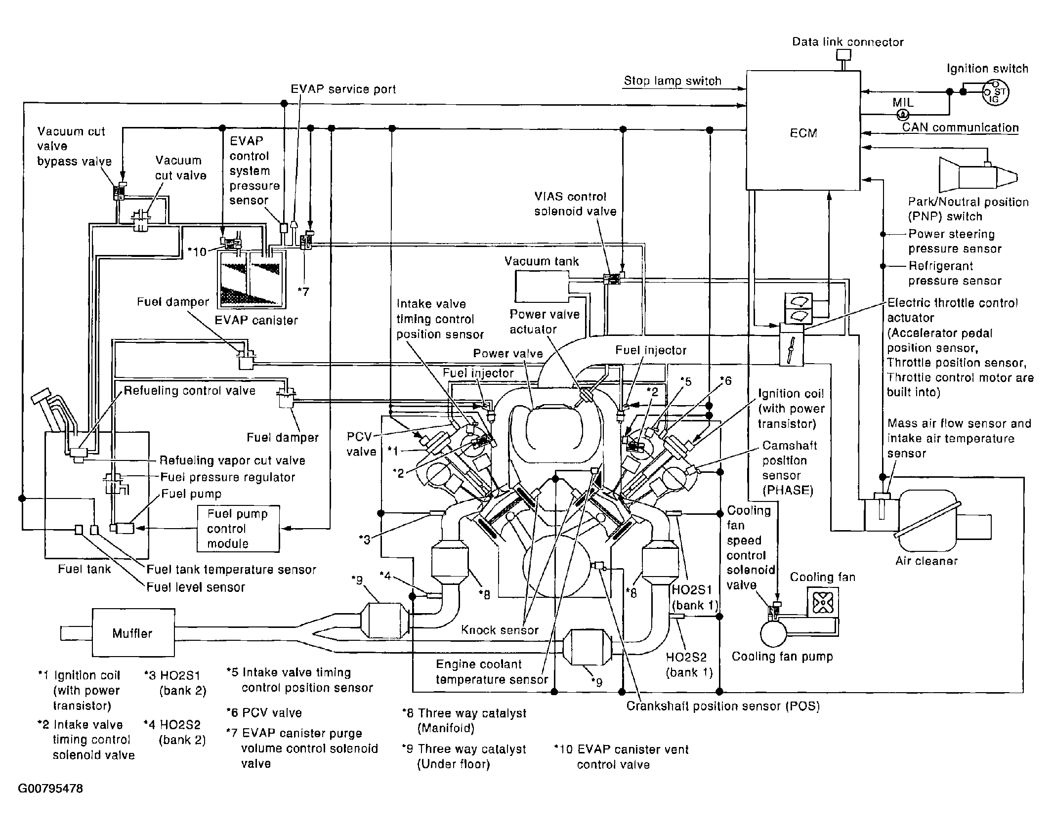
System Diagram

WARNING: This page is about a different car, the 2004 Infiniti M45. However, it is still accessible from the selected car via links, so may be relevant.
Fig 1: Identifying Engine Control System Components
G00795478Courtesy of NISSAN MOTOR CO., U.S.A.