lemon-mirror:
Home >> Nissan-Datsun >> 2005 >> Sentra SE-R >> Repair and Diagnosis >> Transmission >> Automatic Transmission (Re4F04B) >> Repair For Component Parts >> Control Valve Assembly >> Assembly

Control Valve Assembly: Assembly

  1. Install upper, inter and lower body.
    1. Place oil circuit of upper body face up. Install steel balls in their proper positions.
      Fig 1: Installing Steel Balls Upper, Inter & Lower Body
      G02456299Courtesy of NISSAN MOTOR CO., U.S.A.
    2. Install upper separating gasket, upper inter separating gasket and upper separating plate in order shown in illustration.
      Fig 2: Installing Upper Inter Separating Gasket & Upper Separating Plate
      G02456300Courtesy of NISSAN MOTOR CO., U.S.A.
    3. Install reamer bolts from bottom of upper body. Using reamer bolts as guides, install separating plate and gaskets as a set.
      Fig 3: Installing Reamer Bolts From Bottom Of Upper Body Using Reamer Bolts
      G02456301Courtesy of NISSAN MOTOR CO., U.S.A.
    4. Install pilot filter.
      Fig 4: Installing Pilot Filter
      G02456302Courtesy of NISSAN MOTOR CO., U.S.A.
    5. Place lower body as shown in illustration (side of inter body face up). Install steel balls in their proper positions.
      Fig 5: Installing Steel Balls
      G02456303Courtesy of NISSAN MOTOR CO., U.S.A.
    6. Install inter body on upper body using reamer bolts as guides.
      • Be careful not to dislocate or drop steel balls. 
      Fig 6: Installing Inter Body On Upper Body Using Reamer Bolts
      G02456304Courtesy of NISSAN MOTOR CO., U.S.A.
    7. Install check balls and oil cooler relief valve springs in their proper positions in lower body.
      Fig 7: Installing Check Balls & Oil Cooler Relief Valve Springs In Lower Body
      G02456305Courtesy of NISSAN MOTOR CO., U.S.A.
    8. Install lower separating gasket, lower inter separating gasket and lower separating plate in order shown in illustration.
      Fig 8: Installing Lower Separating Gasket, Lower Inter Separating Gasket & Lower Separating Plate
      G02456306Courtesy of NISSAN MOTOR CO., U.S.A.
    9. Install bolts from bottom of lower body. Using bolts as guides, install separating plate and gaskets as a set.
      Fig 9: Installing Bolts From Bottom Of Lower Body
      G02456307Courtesy of NISSAN MOTOR CO., U.S.A.
    10. Temporarily install support plates on lower body.
    11. Install lower body on inter body using reamer bolts as guides and tighten reamer bolts slightly.
      Fig 10: Installing Lower Body On Inter Body
      G02456308Courtesy of NISSAN MOTOR CO., U.S.A.
  2. Install O-rings to solenoid valves and terminal body.
    • Apply ATF to O-rings. 
    Fig 11: Installing O-Rings To Solenoid Valves & Terminal Body
    G02456309Courtesy of NISSAN MOTOR CO., U.S.A.
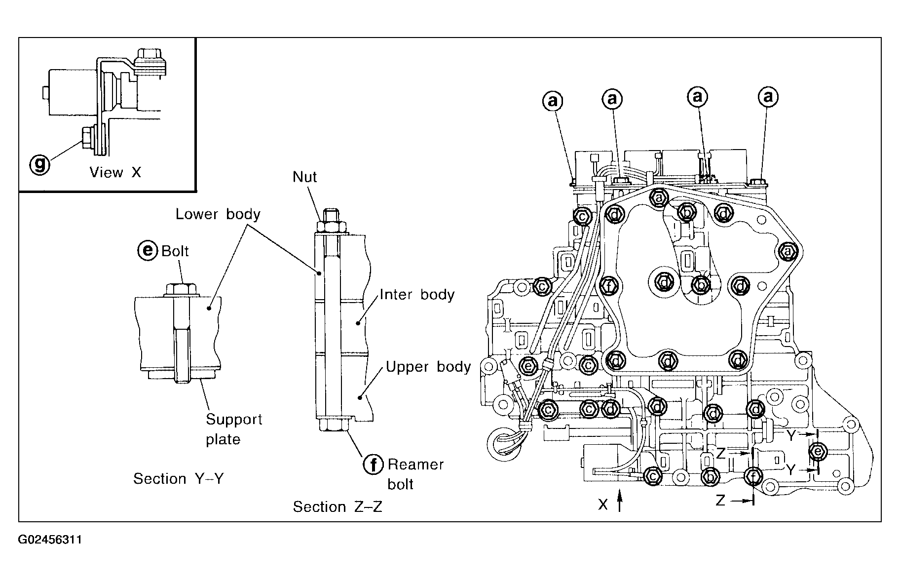
  3. Install and tighten bolts.

    Bolt length, number and location: 

    Fig 12: Bolts Diameter Specification Chart
    G02456310Courtesy of NISSAN MOTOR CO., U.S.A.
    Fig 13: Identifying Solenoid Valve Assembly Bolts
    G02456311Courtesy of NISSAN MOTOR CO., U.S.A.
    1. Install and tighten bolts to specified torque.
      1. :7 - 9 N.m (0.7 - 0.9 kg-m, 61-78 in-lb) 
      Fig 14: Tightening Solenoid Valve Assembly Bolts
      G02456312Courtesy of NISSAN MOTOR CO., U.S.A.
    2. Install solenoid valve assembly and line pressure solenoid valve to lower body.
      Fig 15: Installing Solenoid Valve Assembly & Line Pressure Solenoid Valve To Lower Body
      G02456313Courtesy of NISSAN MOTOR CO., U.S.A.
    3. Set oil strainer, then tighten bolts , , and nuts to specified torque.
      1. : 7- 9 N.m (0.7 - 0.9 kg-m, 61 - 78 in-lb) 
      Fig 16: Installing Oil Strainer & Tightening Oil Strainer Bolts
      G02456314Courtesy of NISSAN MOTOR CO., U.S.A.
    4. Tighten bolts to specified torque.
      1. : 3.4 - 4.4 N.m (0.35 - 0.45 kg-m, 30.4- 39.1 in-lb) 
      Fig 17: Tightening Solenoid Valve Assembly Bolts
      G02456315Courtesy of NISSAN MOTOR CO., U.S.A.