lemon-mirror:
Home >> Nissan-Datsun >> 2008 >> Sentra SL >> Repair and Diagnosis >> Engine Performance >> Engine Control Systems >> Engine Control System - Component Testing (MR20DE) >> ASCD Indicator >> Wiring Diagram

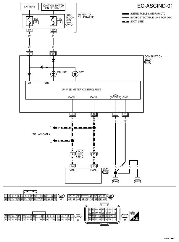
ASCD Indicator: Wiring Diagram

For PG, go to POWER SUPPLY, GROUND & CIRCUIT ELEMENTS .

Fig 1: Wiring Diagram - EC-ASCIND-01
G04925620Courtesy of NISSAN MOTOR CO., U.S.A.