lemon-mirror:
Home >> Nissan-Datsun >> 2009 >> Sentra SE-R >> Repair and Diagnosis >> Transmission >> Automatic Trans >> Continuously Variable Transmission (CVT) >> Service Information >> CVT System >> Control System

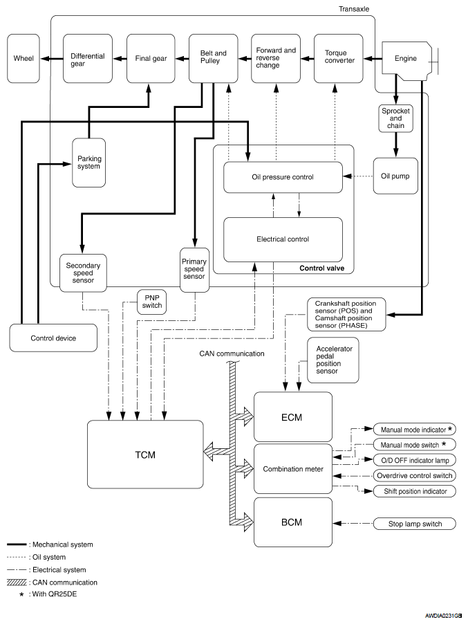
Control System

Fig 1: Control System Diagram
G05924252Courtesy of NISSAN MOTOR CO., U.S.A.