lemon-mirror:
Home >> Nissan-Datsun >> 2011 >> Sentra Base, Standard >> Repair and Diagnosis >> Engine Performance >> System >> Engine Control System - Introduction (MR20DE) (CALIFORNIA) >> Service Information >> Engine Control System >> Schematic

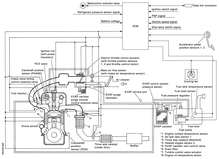
Engine Control System: Schematic

Fig 1: Engine Control System Schematic
G07137801Courtesy of NISSAN MOTOR CO., U.S.A.