lemon-mirror:
Home >> Nissan-Datsun >> 2012 >> Sentra Base, Standard Trans >> Repair and Diagnosis >> Engine Performance >> System >> Engine Control System - Introduction (MR20DE) (CALIFORNIA) >> Service Information >> Engine Control System >> Schematic

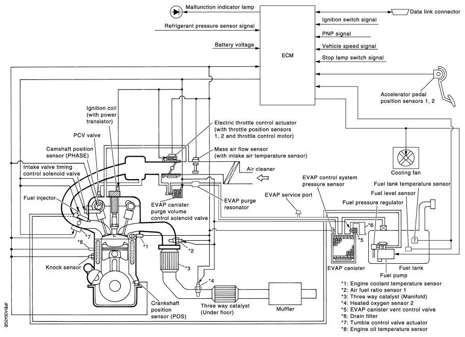
Engine Control System: Schematic

Fig 1: Engine Control System Schematics
G06550212Courtesy of NISSAN NORTH AMERICA, INC.