lemon-mirror:
Home >> Peugeot >> 1981 >> 504 Automatic Trans >> Repair and Diagnosis >> Engine Performance >> Engine Control Systems >> Exhaust Gas RECIRCULATION >> Operation >> Speed Sensor

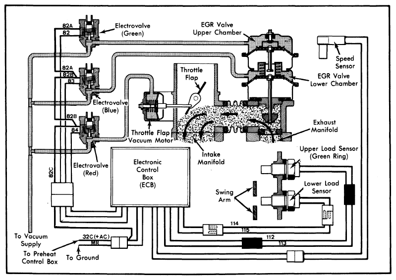
Speed Sensor

The speed sensor mounts on the flywheel housing and monitors the rotation of 2 slots in the flywheel. It provides a signal to the ECB which permits EGR to only occur above 1300 RPM.

Fig 1: Peugeot Diesel EGR System Vacuum and Wiring Diagram
G09313988Courtesy of PEUGEOT MOTORS OF AMERICA, INC.