lemon-mirror:
Home >> Peugeot >> 1982 >> 604 Automatic Trans >> Repair and Diagnosis >> Engine Performance >> Engine Control Systems >> Exhaust Gas RECIRCULATION (Turbo) >> Testing >> Electrical Check >> Notes

Electrical Check: Notes

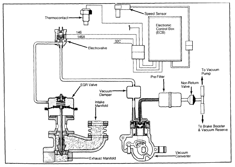
NOTE: Tests are made with ignition switch in the "ON" position. Wires are identified by numbers painted on the wire insulation. See Figure for wire identification.