lemon-mirror:
Home >> Peugeot >> 1983 >> 504 Automatic >> Repair and Diagnosis >> Engine Performance >> System >> EGR System - Diesel >> Operation >> System Operation

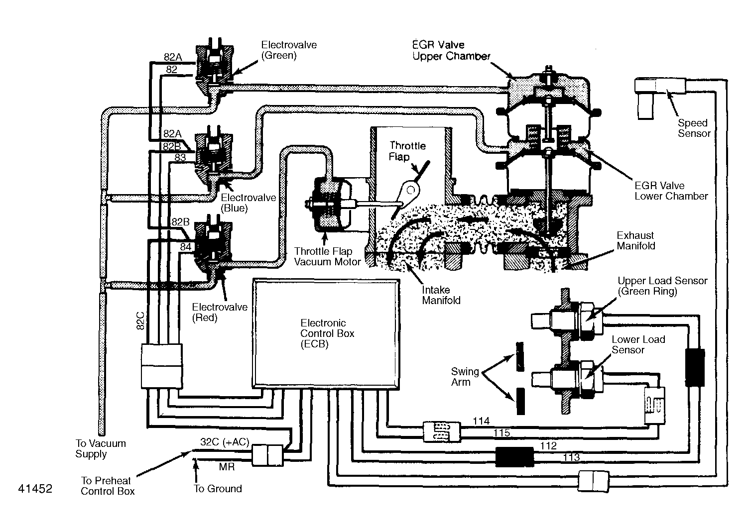
System Operation

When the engine is idling below 1300 RPM, the speed sensor on the flywheel housing monitors engine RPM and relays this information to the ECB. No EGR occurs. With the engine running between 1300 RPM and full-throttle, there are 3 possible levels of EGR.

Under light loads, maximum EGR occurs. The swing arm on side of the injection pump uncovers both load sensors. The ECB opens all electrovalves. This applies vacuum to upper and lower chambers of EGR valve which opens to maximum position. Vacuum is also applied to throttle flap vacuum motor, causing throttle flap to close half-way.

Fig 1: EGR System Vacuum & Wiring Diagram (Diesel)
G41452

Under medium loads, the amount of EGR becomes moderate. The swing arm covers lower load sensor and uncovers upper load sensor. This opens only the 2 electrovalves controlling upper and lower chambers of EGR valve. The throttle flap returns to a vertical or fully open position because its electrovalve is closed.

Under a high load, the amount of EGR is at a minimum. The swing arm covers upper and lower load sensors. The only electrovalve opening is the one controlling upper chamber of EGR valve. This opens EGR valve only half-way. The throttle flap remains open.

With engine under a full load, there is no EGR. The swing arm uncovers the lower load sensor and covers the upper load sensor. All 3 electrovalves are closed and the throttle flap is open.