lemon-mirror:
Home >> Peugeot >> 1983 >> 604 Automatic >> Repair and Diagnosis >> Engine Performance >> System >> EGR System - Turbo Diesel >> Testing >> Electrical Check >> Notes

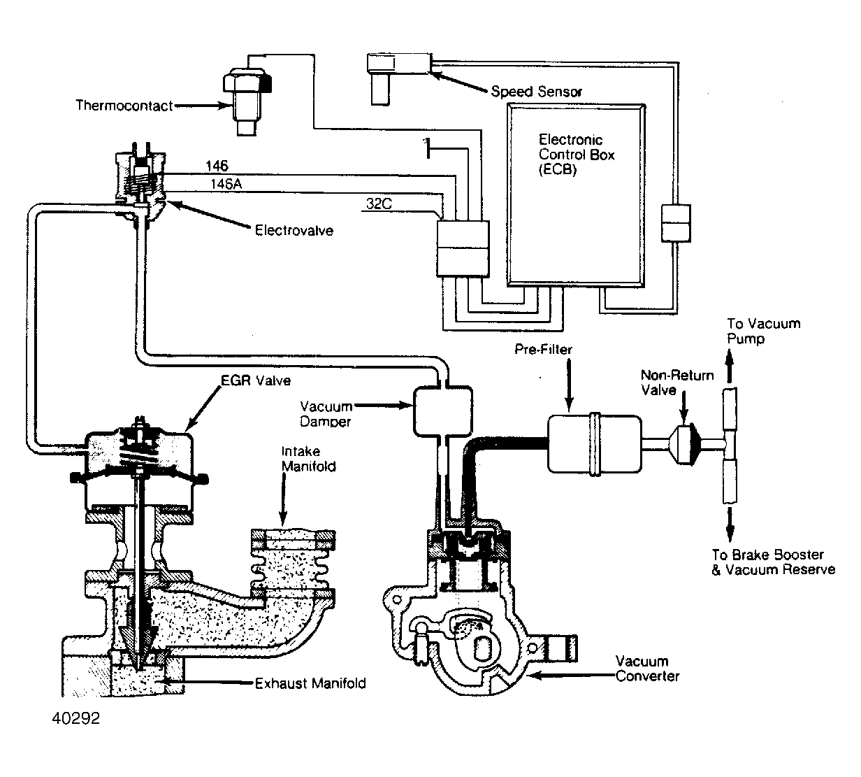
Electrical Check: Notes

NOTE: Tests are made with ignition switch in the "ON" position. Wires are identified by numbers painted on the wire insulation. See Figure for wire identification.