lemon-mirror:
Home >> Plymouth >> 1976 >> Arrow Base, Automatic Trans >> Repair and Diagnosis >> Electrical >> Charging Systems >> Alternators >> Testing >> Current Output

Current Output

  1. With test connections made as for "Charging Circuit Resistance", move negative lead of voltmeter to a good ground, then move the positive lead of voltmeter to "BAT" terminal of alternator. Start engine and operate at idle.
    CAUTION: To avoid damage, reduce engine speed to idle immediately after starting.
  2. Adjust engine speed and carbon pile until a speed of 900 RPM (100 amp.) or 1250 RPM (all others) and a voltmeter reading of 13 volts (100 amp.) or 15 volts (all others) is obtained.
    CAUTION: Increases in engine speed should not be large enough to allow voltage to exceed 16 volts.

    Observe ammeter, current output should be within specifications. If output is slightly less (5-7 amps.) than specified, it may be an indication of possible "open" rectifier or other alternator internal problem. On models equipped with Field-Loads relay, check relay operation before diagnosing alternator problems. See Chrysler Corp. Regulators in this section.  If output is considerably lower, it may be an indication of a possible "shorted" rectifier or other internal problem.

Fig 1: CURRENT OUTPUT TEST (DART & VALIANT)
G09321353Courtesy of CHRYSLER GROUP, LLC
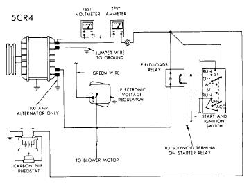
Fig 2: CURRENT OUTPUT TEST (EXC. DART & VALIANT)
G09321354Courtesy of CHRYSLER GROUP, LLC