lemon-mirror:
Home >> Plymouth >> 1985 >> Voyager Base, 2.2 C, Automatic >> Repair and Diagnosis >> Engine Performance >> System >> 2.2L EFC System >> Testing >> On-Board Diagnostics >> Switch Test Mode

Switch Test Mode

  1. Run system through Diagnostic Test Mode and wait for code "55" to display. Check that both air conditioning and rear window defogger are off. Press ATM button and immediately move read/hold switch to "READ" position.
  2. Wait for code "00" to display. Turn A/C switch on. If computer is receiving input, display will change to "88" when switch is turned on and back to "00" when switch is turned off.
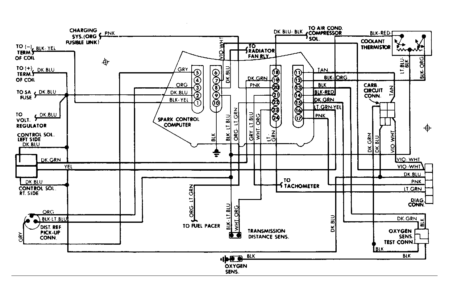
Fig 1: Chrysler Corp. 2.2L EFC System Wiring Diagram
G10136