lemon-mirror:
Home >> Pontiac >> 1993 >> LeMans VL >> Repair and Diagnosis >> Engine Performance >> System >> Engine Controls - Basic Testing >> Ignition Checks >> Distributor Ignition (Di) System >> Distributor & Ignition System Check

Distributor & Ignition System Check

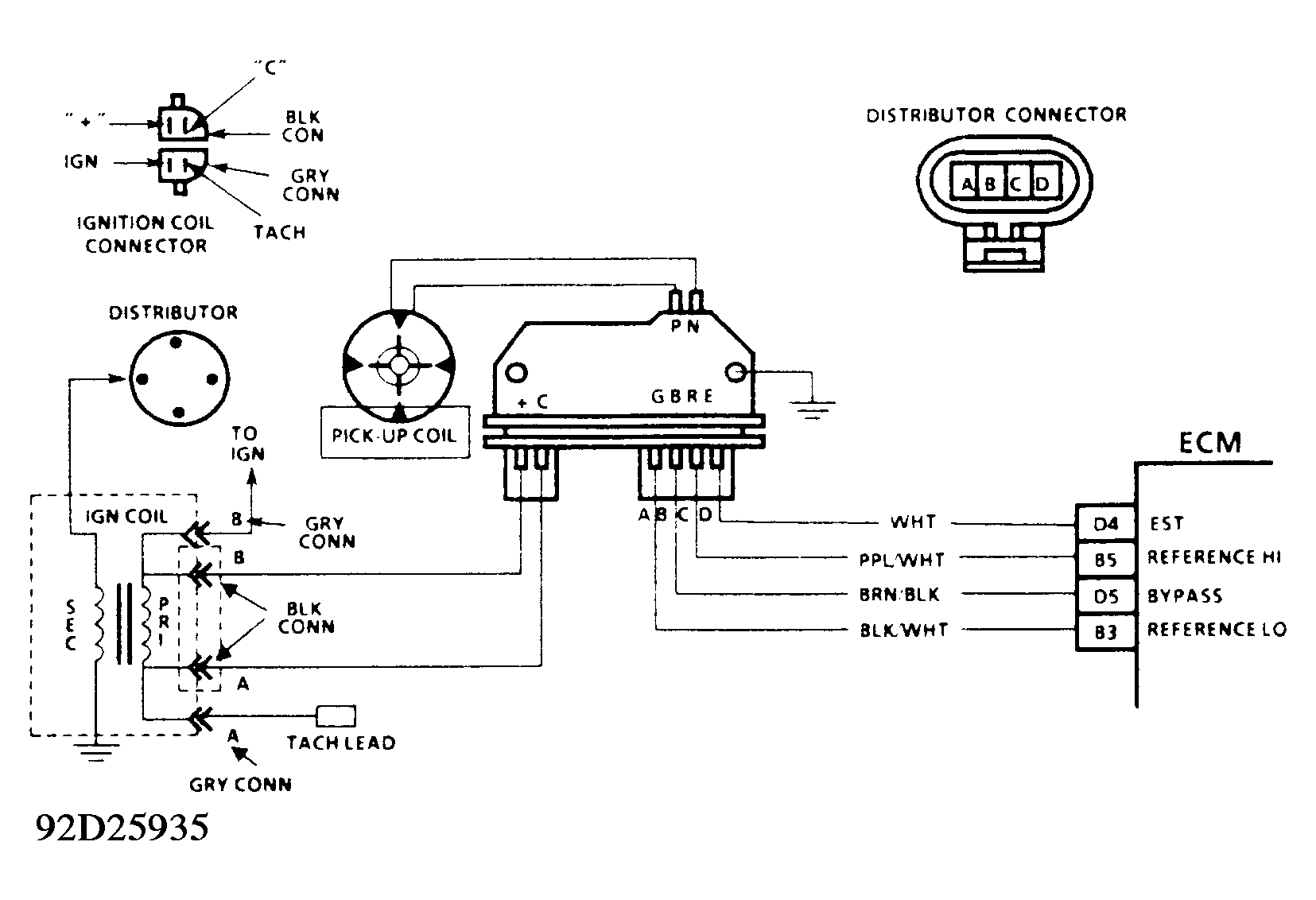
Refer to wiring diagram and diagnostic flow chart (CHART C-4A) to diagnose and service ignition system. See Figure and Figure .

Fig 1: Testing Ignition Coil
G93083Courtesy of GENERAL MOTORS CORP.