lemon-mirror:
Home >> Pontiac >> 2002 >> Firebird Formula, Automatic >> Repair and Diagnosis >> Brakes >> Traction Control >> Anti-Lock Brake System >> Repair Instructions >> Electronic Brake Control Module (EBCM) Replacement >> Installation Procedure

Installation Procedure

Important:  Use only new wave springs and screws supplied with the new EBCM.

  1. Clean the BPMV gasket surface with denatured alcohol using a clean rag.
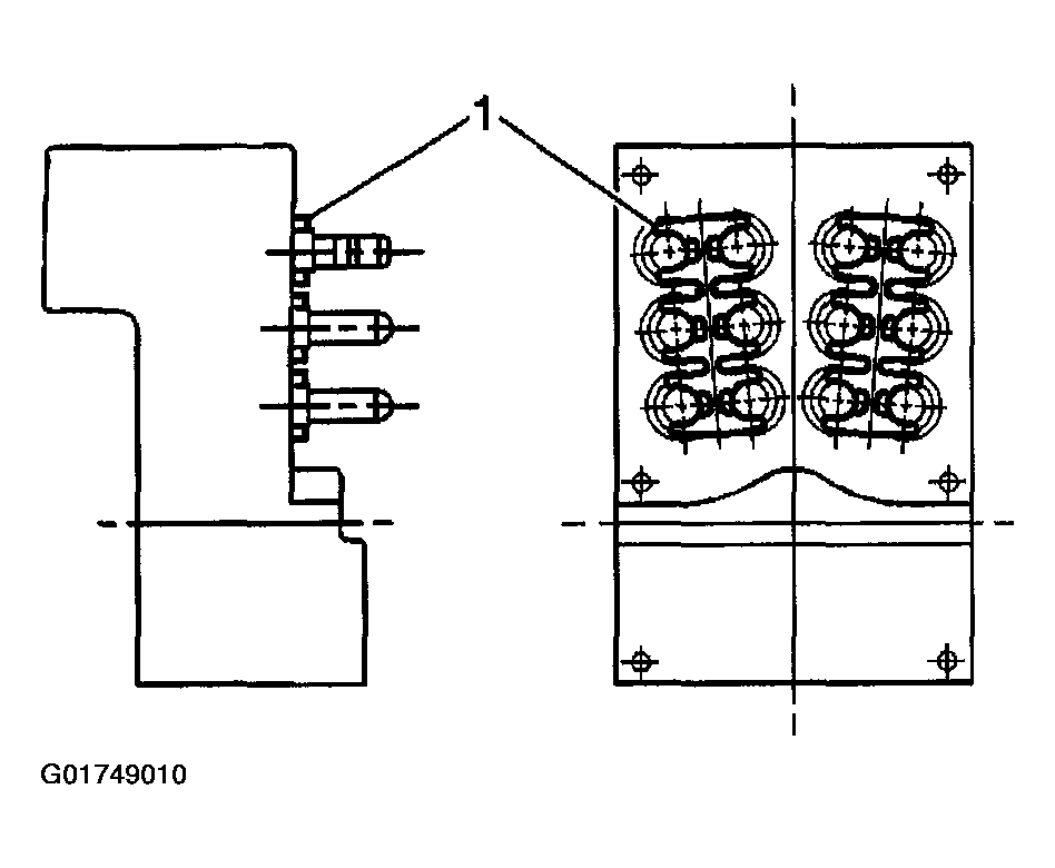
  2. If the vehicle is equipped with ABS/TCS, install two wave springs (1) between the EBCM and BPMV. Use the locations and orientation noted during removal.
    Fig 1: Installing Two Wave Springs
    G01749010Courtesy of GENERAL MOTORS CORP.
  3. If the vehicle is equipped only with ABS, install one wave spring (1) between the EBCM and BPMV. Use the location and orientation noted during removal.
    Fig 2: Installing One Wave Spring
    G01749011Courtesy of GENERAL MOTORS CORP.
  4. Install the EBCM (1) to the BPMV (5).
    Fig 3: Installing The EBCM
    G01749012Courtesy of GENERAL MOTORS CORP.

    Tighten 

    1. 4.1. Tighten the top 4 mounting screws (2) to 2.9 N.m (26 lb in). Tighten the screws in an X pattern.
    2. 4.2. Tighten the bottom 2 mounting screws (2) to 2.9 N.m (26 lb in).
  5. Connect the pump motor connector (3) to the bottom of the EBCM.
  6. Connect the EBCM harness connector (6). Push in the lock tab.
    Fig 4: Connecting The EBCM Harness Connector
    G01749013Courtesy of GENERAL MOTORS CORP.
  7. Turn the ignition switch to the RUN position, with the engine off.
  8. Perform the Diagnostic System Check - ABS .