lemon-mirror:
Home >> Pontiac >> 2008 >> Grand Prix Base >> Repair and Diagnosis >> Transmission >> Automatic Trans >> Shift Interlock System >> Schematic and Routing Diagrams >> Shift Lock Control Schematics

Shift Lock Control Schematics

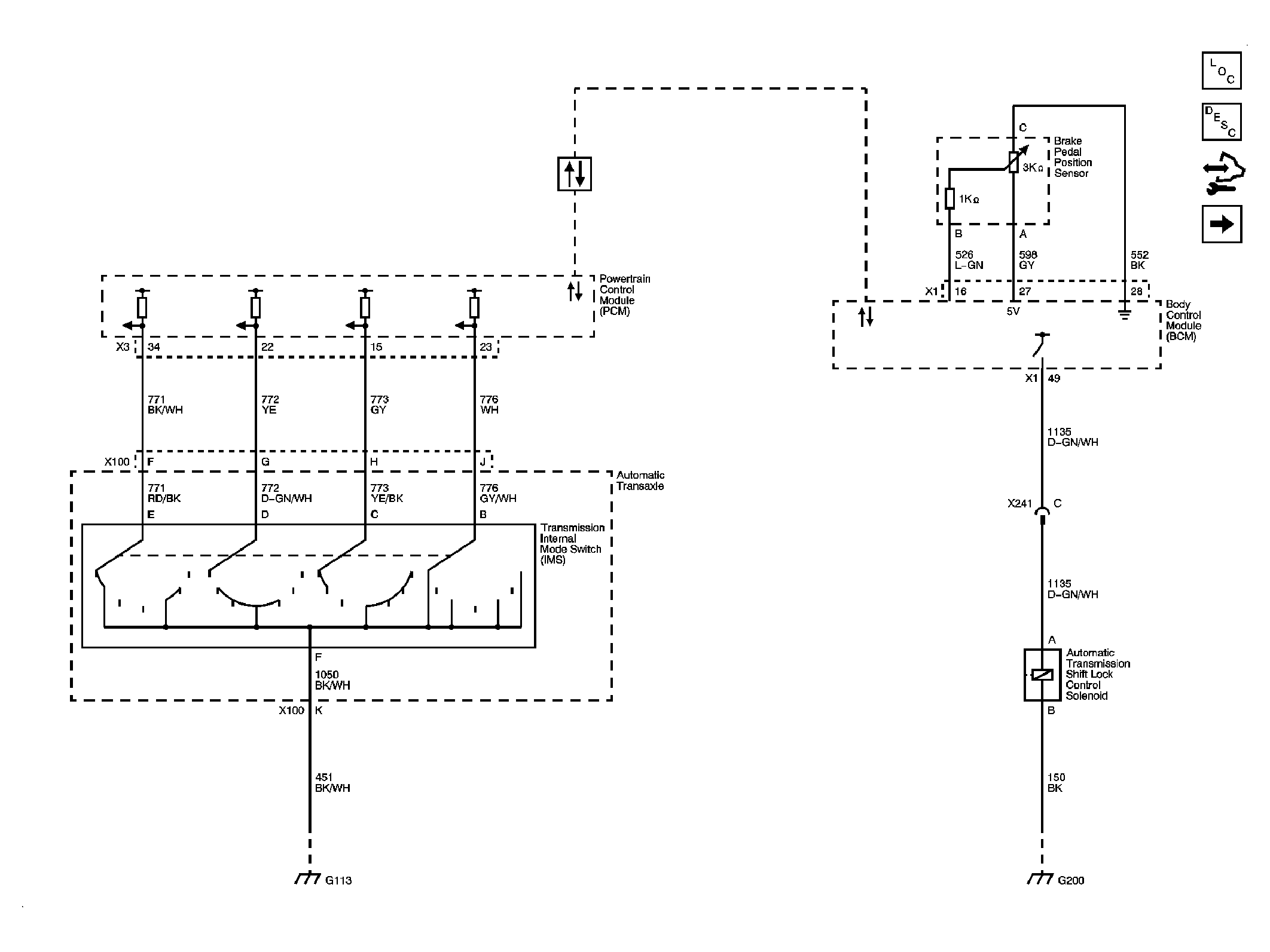
Fig 1: L26 Shift Lock Control Schematics
GM1888843Courtesy of GENERAL MOTORS CORP.
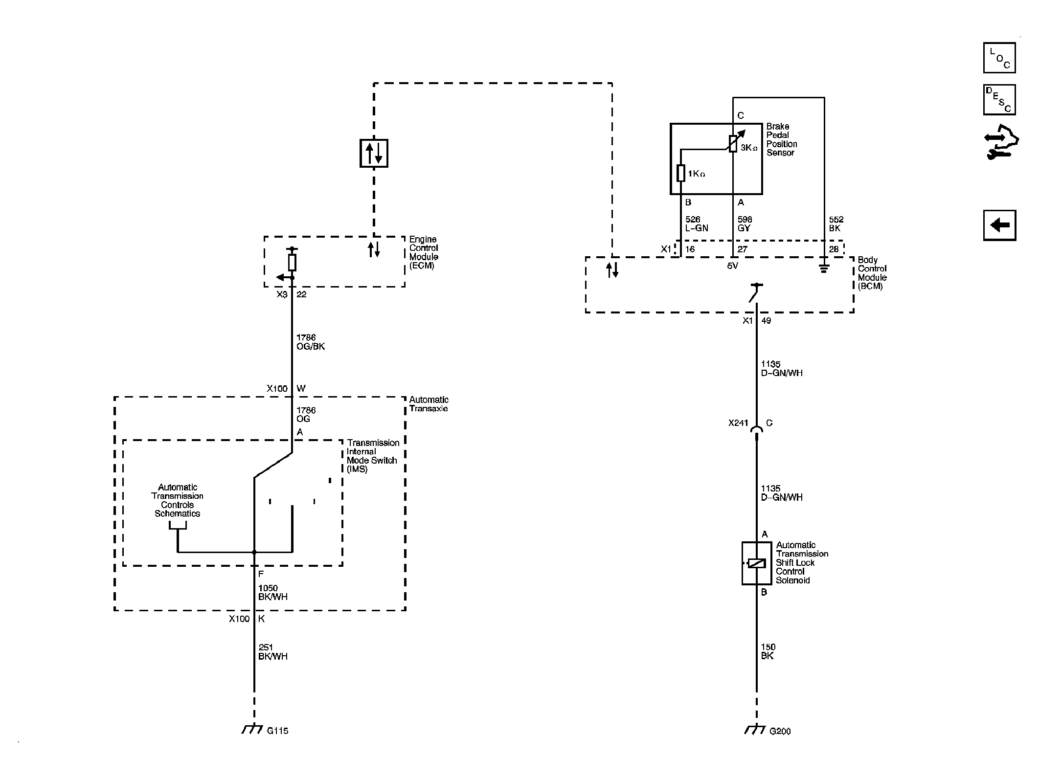
Fig 2: LS4 Shift Lock Control Schematics
GM1888845Courtesy of GENERAL MOTORS CORP.