lemon-mirror:
Home >> Pontiac >> 2009 >> G5 Base, Automatic >> Repair and Diagnosis >> Transmission >> Automatic Trans >> Shift Lock Control System >> Schematic and Routing Diagrams >> Shift Lock Control Schematics

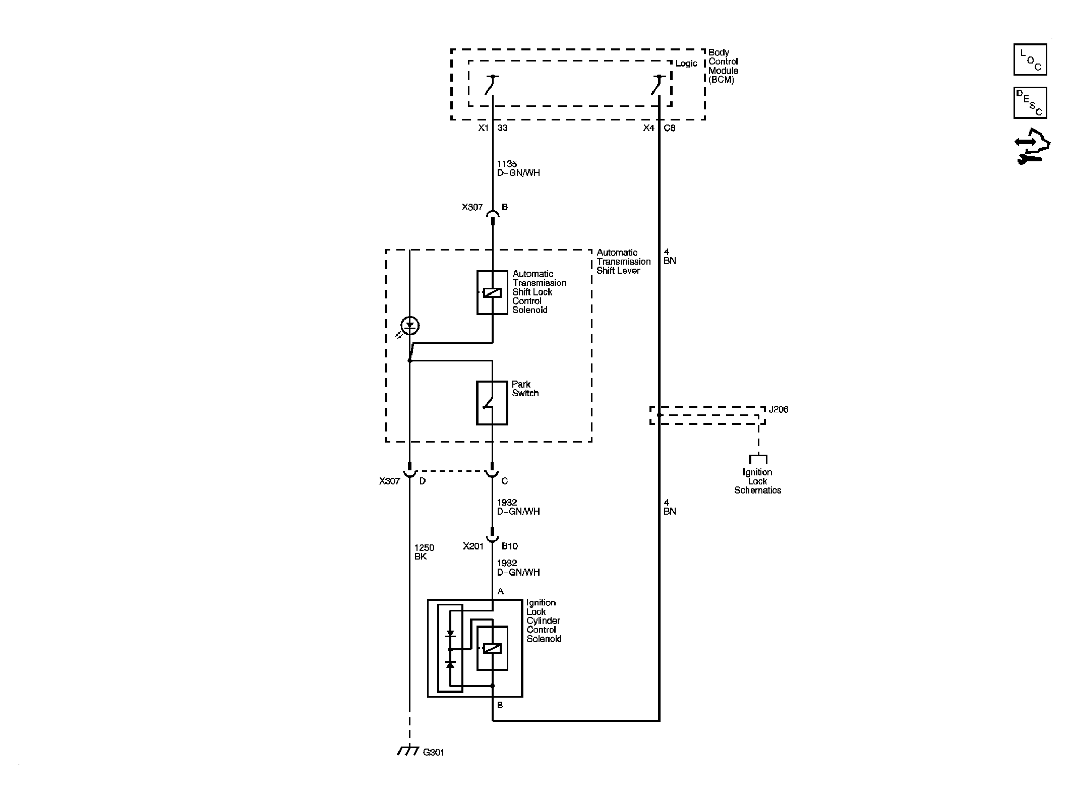
Shift Lock Control Schematics

Fig 1: Shift Lock Control Schematic
GM2077474Courtesy of GENERAL MOTORS CORP.