lemon-mirror:
Home >> Porsche >> 1985 >> 928 Automatic >> Repair and Diagnosis >> Engine Performance >> System >> Fuel Injection System - BOSCH LH >> Description >> Fuel Circuit

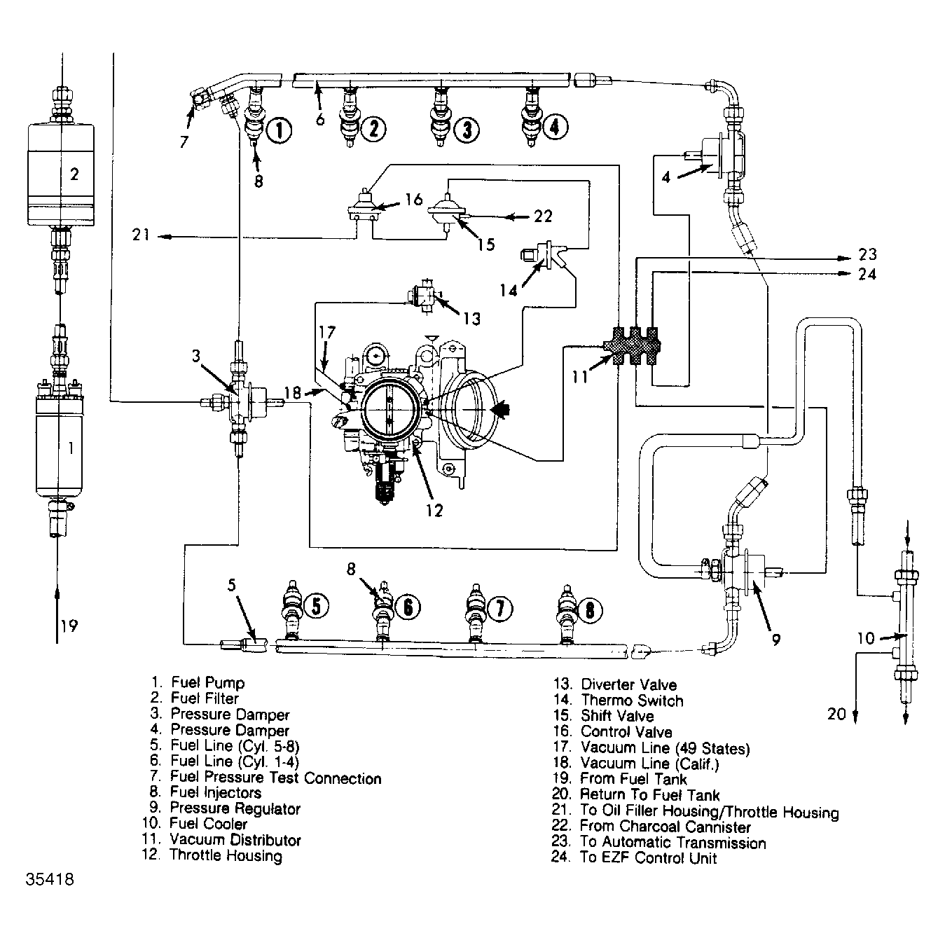
Fuel Circuit

The fuel pump delivers fuel through a fuel filter to pressure damper. The pressure damper has the task of damping pressure oscillation, which is produced by the opening and closing of fuel injectors. Fuel is distributed from the pressure damper to cylinder banks.

The fuel line for cylinder bank (1-4) has a test connection for checking fuel pressure. The electromagnetically operated fuel injectors are held on distributor lines.

There is a non-adjustable pressure regulator located on the end of the right bank fuel line. The pressure regulator regulates the fuel injection pressure according to the intake pressure (engine load). Fuel returns from the pressure regulator via fuel cooler located behind the air cleaner housing.

A second pressure damper is located on the end of the left bank fuel line. A fuel cooler is connected in cooling circuit of the air conditioner to minimize possibility of vapor lock in the fuel system on hot days. Fuel continues to return from the fuel cooler to the fuel tank.

Fig 1: Porsche 928S Fuel Circuit
G35418