lemon-mirror:
Home >> Porsche >> 1986 >> 944 Turbo >> Repair and Diagnosis >> Engine Performance >> System >> Turbocharger >> Operation

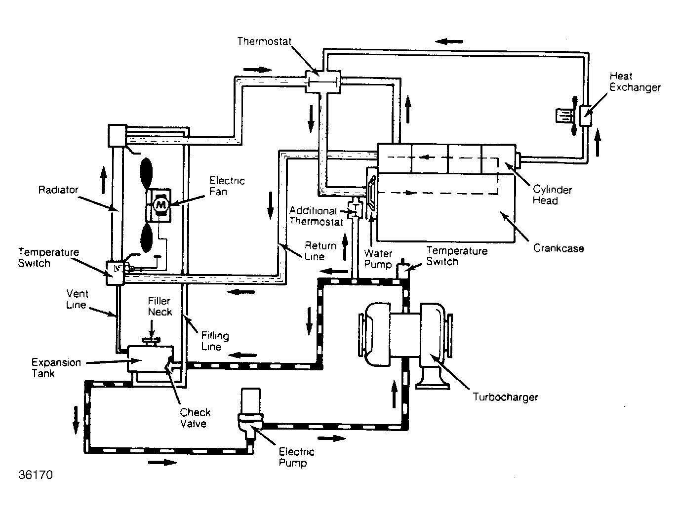
Engine Performance: System: Turbocharger: Operation

The turbocharger rear balance shaft bearing is lubricated by oil from the oil supply line through an inlet flange on turbocharger. After lubricating oil has flowed through bearings in turbocharger, return oil flows through the return bore and return line into oil sump.

A vent line is connected on side of engine support that leads to oil filler neck. Turbocharger is connected to engine coolant circuit. Engine coolant is pumped from coolant expansion tank by an electric coolant pump when turbocharger temperature reaches 180°F (82°C) an additional thermostat opens to make a connection between engine coolant and turbocharger coolant circuits.

When temperature switch senses coolant temperature of 240°F (115°C) in return lines, the electric circulation pump will pump coolant from expansion tank to turbocharger back into expansion tank. A check valve in expansion tank prevents coolant from flowing back into turbocharger. See Fig 1 .

Fig 1: Turbocharger Cooling System
G36170Courtesy of PORSCHE OF NORTH AMERICA, INC.