lemon-mirror:
Home >> Saab >> 2001 >> 9-3 Base, 2D Hatchback, Automatic >> Repair and Diagnosis >> Engine Performance >> System >> TRIONIC T7 Fuel Control System >> Technical Description >> Mass air flow sensor >> Notes

Mass air flow sensor: Notes

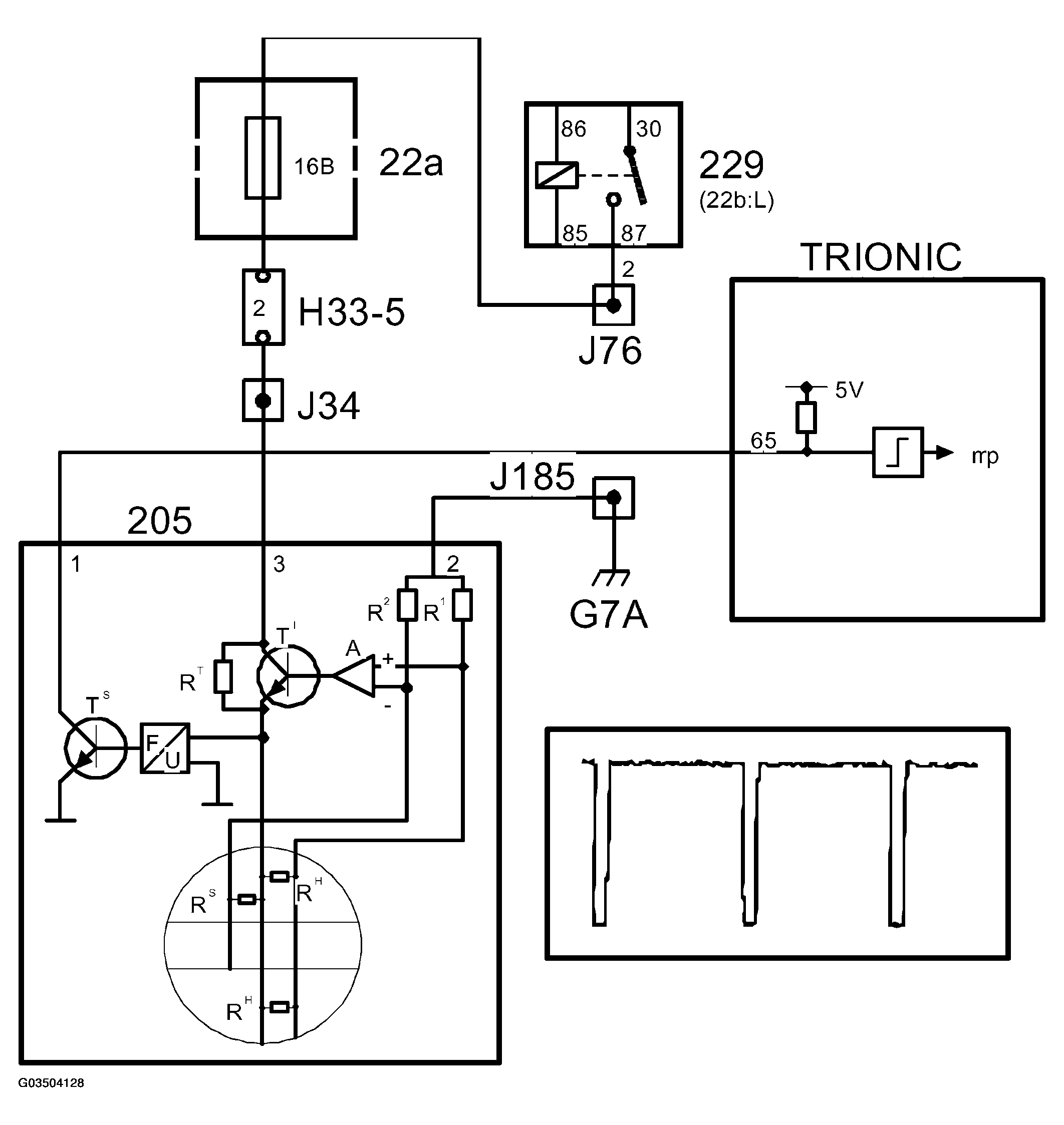
Fig 1: Circuit Diagram - Mass Air Flow Sensor
G03504128Courtesy of SAAB-SCANIA OF AMERICA, INC.

The mass air flow sensor contains two PTC resistors (RH) connected in parallel in the airstream and electrically heated to 220 °C above the air temperature.

Air temperature is measured with a special PTC resistor (RS).

As the air flow increases, a higher voltage is required to maintain the temperature difference at a constant value. The voltage required is converted to ground pulses, the frequency of which increases with the air mass flow.

The mass air flow sensor is grounded to grounding point G7 and is supplied with power from the main relay. Note that the control module has a pull-up to 5V on input pin 65 and the mass air flow sensor pulses to ground.

When the ignition switch is turned to the "ON" position, the main relay operates and B+ is supplied to pin 3 on the mass air flow sensor. A current passes RT and the low -ohmic thermal resistors RH via R1 to ground. As the RH resistors are cold, their resistance is low. The amplifier then sends a strong base current to transistor T1, whereby RH rapidly heat up. As RH heat up, the resistance increases and a state of equilibrium is achieved.

If RH is cooled by an airstream, its temperature will immediately be restored by increasing the current through transistor T1. The voltage required to maintain a constant resistance in RH is fed to a frequency converter, which in turn controls transistor T2. T2 grounds the control module input with a frequency corresponding with the air mass flow. The ground pulses have a duration of 40 ms.

The temperature sensor resistor RS is present in the same circuit as R2, which corrects amplifier A so that the temperature of RH is always 220°C above the air temperature.

The control module coverts the frequency to grams per second and then, assisted by the value from the crankshaft position sensor, to milligrams air per combustion. The unit is written mg/c (milligrams per combustion) and constitutes the principal value for the fuel injection. Normally, 1 mg fuel is consumed at 14.7 mg/c. The value is also a good indication of the engine torque or load.

Fig 2: Identifying Control Module Converting Frequency
G03504129Courtesy of SAAB-SCANIA OF AMERICA, INC.