lemon-mirror:
Home >> Saab >> 2003 >> 9-3 Vector, Automatic >> Repair and Diagnosis >> Electrical >> Charging Systems >> Charging System >> Technical Description >> Charging indicator lamp

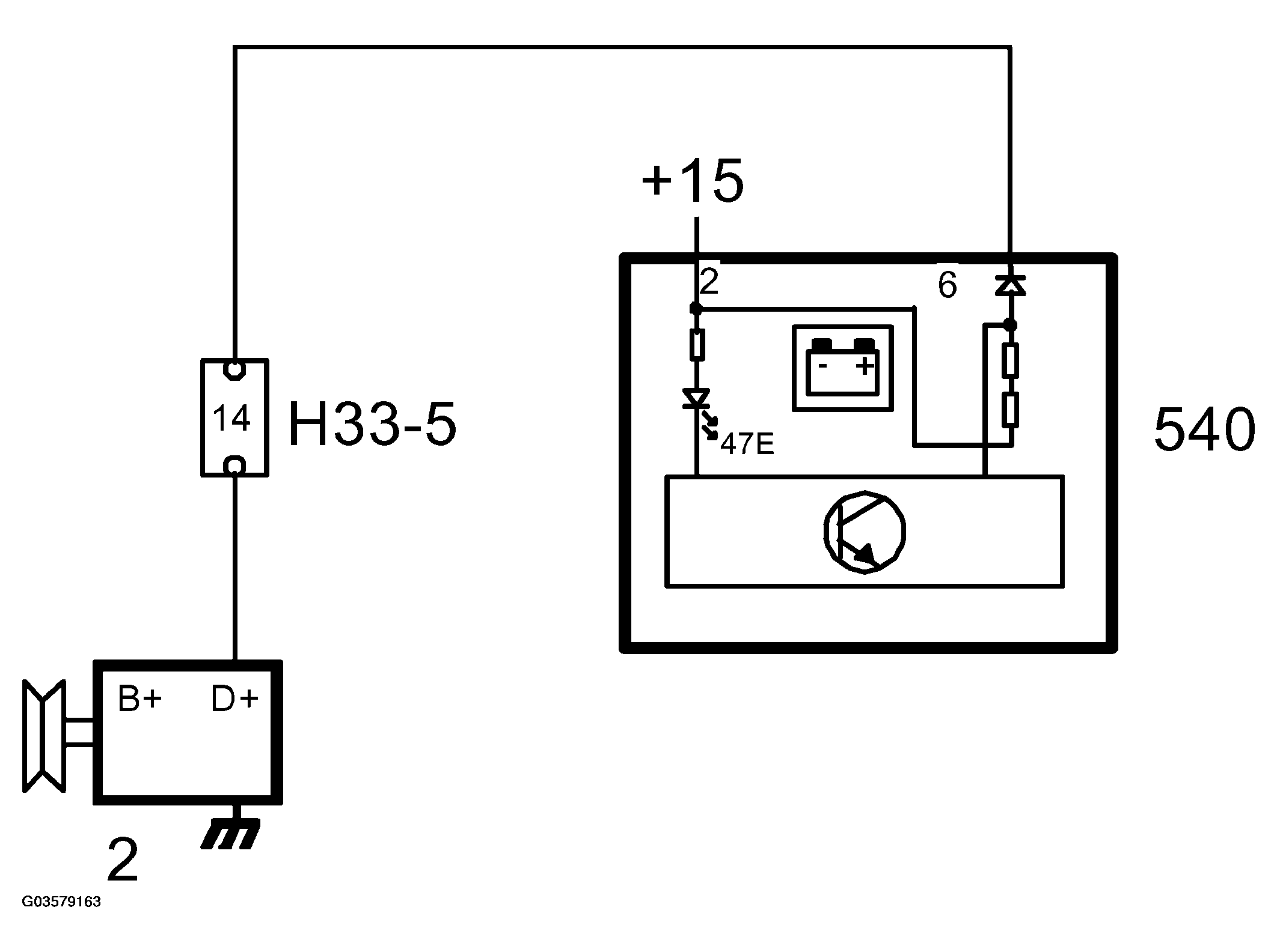
Charging indicator lamp

Fig 1: Charging Indicator Lamp
G03579162Courtesy of SAAB-SCANIA OF AMERICA, INC.
Fig 2: Indicator Lamp Circuit
G03579163Courtesy of SAAB-SCANIA OF AMERICA, INC.

The charging indicator lamp tells the driver whether the generator is charging or not.

The lamp receives power from the main instrument unit and is grounded internally by the main instrument unit.

If the generator is not rotating or if it is not charging for any reason, pin 6 on the main instrument unit will be grounded via the regulator through the generator field winding and the control module will turn on the lamp. The central warning lamp will come on at the same time and at engine speeds above 310 RPM, MIU will send a request to SID to activate an acoustic signal.

While the generator is charging, connection D+ on the generator will be receiving the same voltage as B+, which means that the input on the MIU is supplied with B+ voltage and the control module will turn off the lamp.